| Passwort vergessen?
Sie sind nicht angemeldet. |  Anmelden

Sprache auswählen:

Wumpus Gollum Forum von
Wumpus Welt der (alten) Radios
Sie sind nicht angemeldet.
 Anmelden

Telefunken Radio E108 Lw4
  •  
 1 2 3 4 5
 1 2 3 4 5
29.10.16 20:57
Martin.M 

500 und mehr Punkte

29.10.16 20:57
Martin.M 

500 und mehr Punkte

Re: Telefunken Radio E108 Lw4

E108Lw4.

Ich habe festgestellt daß er bei automatischer Regelung den Demodulator übersteuert, da muß nun die Ursache für herbei.
Manuell abgeregelt benimmt das Radio sich klasse wenn man mal davon absieht daß in dieser Betriebsart das Instrument nichts ausgibt.

lG Martin

!
!!! Fotos, Grafiken nur über die Upload-Option des Forums, KEINE FREMD-LINKS auf externe Fotos.    

!!! Keine Komplett-Schaltbilder, keine Fotos, keine Grafiken, auf denen Urheberrechte Anderer (auch WEB-Seiten oder Foren) liegen!
Solche Uploads werden wegen der Rechtslage kommentarlos gelöscht!

Keine Fotos, auf denen Personen erkennbar sind, ohne deren schriftliche Zustimmung.

Den Beitrag-Betreff bei Antworten auf Threads nicht verändern!
29.10.16 21:01
Martin.M 

500 und mehr Punkte

29.10.16 21:01
Martin.M 

500 und mehr Punkte

Re: Telefunken Radio E108 Lw4

Radioturm.

Ein kurzer Blick in den Flur gibt schon Auskunft darüber dass die Realisierung dieses Radioturms durchaus realisierbar ist...



lG Martin

Datei-Anhänge
flur.jpg flur.jpg (514x)

Mime-Type: image/jpeg, 166 kB

29.10.16 22:12
HB9 

500 und mehr Punkte

29.10.16 22:12
HB9 

500 und mehr Punkte

Re: Telefunken Radio E108 Lw4

Hallo Martin,

die Übersteuerung hatte mein E149 auch. Der Grund war ein falsch abgestimmter Kreis kurz vor dem Demodulator. Das hat dann das ZF-Signal beim Demodulator so weit abgeschwächt, dass die Regelung die Verstärkung zu weit aufgedreht hat, so dass er übersteuerte. Ich gehe davon aus, dass das bei dir das gleiche Problem ist, etwas Rost am Kern kann da auch reichen.

Gruss HB9

30.10.16 14:51
Martin.M 

500 und mehr Punkte

30.10.16 14:51
Martin.M 

500 und mehr Punkte

Re: Telefunken Radio E108 Lw4

hallo alle,

Bericht zur Reparatur Regelspannung.

Großempfänger haben häufig einen Regelverstärker. Bei diesem ist das auch der Fall.
Ich hab erstmal einen Voltmeter am Geräteausgang Regelspannung angeschlossen und gemessen. Da wurden negative Regelspannungswerte bis runter zu -25V erzeugt.

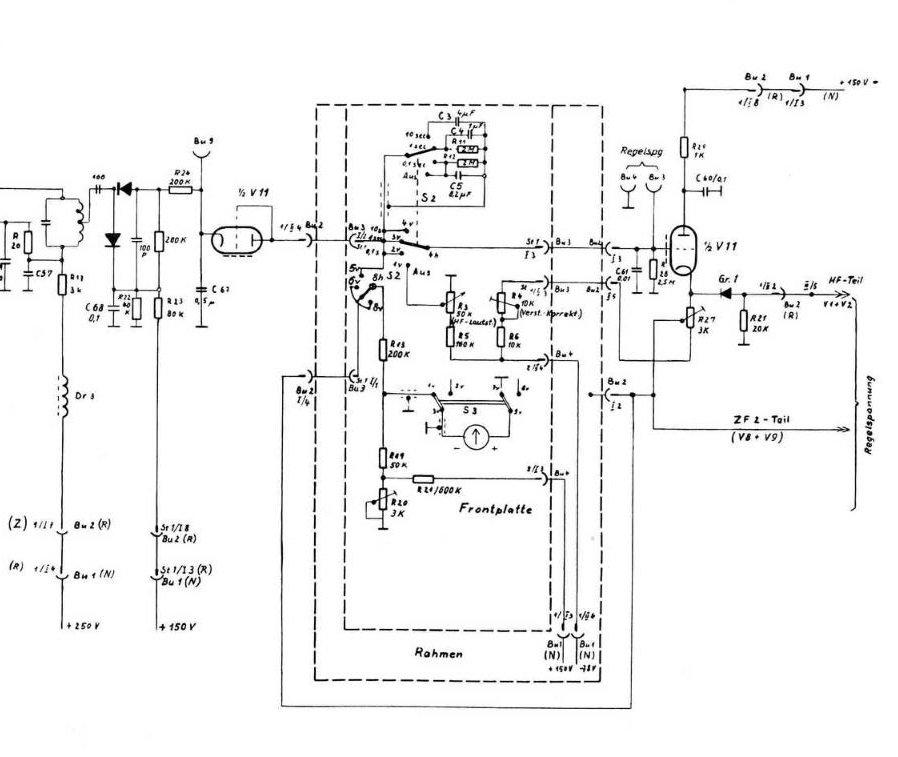
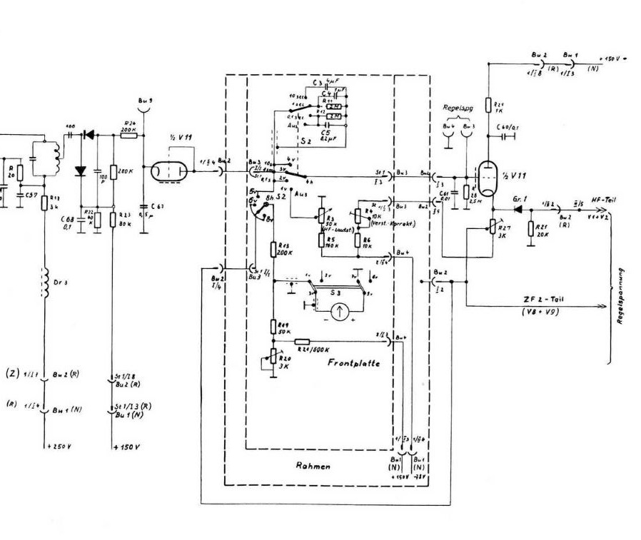
Schaun wir mal in den Auszug vom Plan der sich damit beschäftigt.



Der Ausgang Regelspannung (Buchse an der Geräterückseite) findet sich hier am Gitter des zweiten Systems der Röhre V11.
Bis dahin sollte also alles in Ordnung sein, kam ja mehr als genug an.
Hinter diesem Triodensystem gehen die beiden Regelspannungen weg für Empfangsteil (ZF1) und die ZF2.
Also hab ich die Röhre einfach mal gewechselt und schon war er bei bester Laune, Ton nun klar und sauber, Regelspannungen am Ausgang gehen kaum tiefer als -9V

Somit war die Ursache = müdes Röhrensystem zweite Triode der V11 = ECC801s
Zum System1 der Röhre kann man wenig sagen da es nur als Diode betrieben wird. Da ging unverändert noch alles durch.

lG Martin

Zuletzt bearbeitet am 30.10.16 14:59

Datei-Anhänge
avr.JPG avr.JPG (542x)

Mime-Type: image/jpeg, 128 kB

31.10.16 17:03
Martin.M 

500 und mehr Punkte

31.10.16 17:03
Martin.M 

500 und mehr Punkte

Re: Telefunken Radio E108 Lw4

hallo alle,

es geht allmählich in den Endspurt,

Bei der Prüfsender-Kontrolle wurde entdeckt:

Bereich1 10-31kHz - die Skala geht ein gutes kHz vor.
Bereiche 2-6 - sind genau.

Das scheint jetzt wirklich ein Fall von vergammeltem Abgleichkern zu sein, in der Oszillatorspule Bereich 1.
Als Prüfsignal diente der Wandel+Golterman SPM-11, er hat einen Frequenzzähler eingebaut, was hohe Genauigkeit ermöglicht.

Ich werde nun als erstes versuchen einen kleinen Parallel-C zu setzen, bis die Testfrequenz (ich hab hier die ach so beliebte 17,2kHz genommen die liegt auch schön in der Skalenmitte) wieder genau mit der Skala übereinstimmt, dann vorn bei 10kHz und hinten bei 30kHz prüfen ob es auch da genau stimmt, sollte dem nicht so ein bedeutet das: C wieder weniger, dafür mehr L.
Einen geeigneten Ersatz-Abgleichkern hab ich leider nicht verfügbar.

Bevor es an diese Aktion geht wird die ZF1 mit 80,00 kHz geprüft ob sie noch genau auf dem Punkt ist.

lG Martin

Zuletzt bearbeitet am 31.10.16 17:07

01.11.16 18:20
Martin.M 

500 und mehr Punkte

01.11.16 18:20
Martin.M 

500 und mehr Punkte

Re: Telefunken Radio E108 Lw4

... als ích den angefressenen Abgleichkern sah fiel mir ein altes Lied ein wo es heist alles hat ein Ende doch die Wurst hat zwei
Abgleichkerne ebenfalls. Also von unten ran, nach oben rausgedreht, andersrum wieder rein und abgeglichen.
Jetzt nimmt der Telefunken auch seinen Bereich 1 wieder sehr genau. (Wichtig für SAQ )

Damit hab die Elektronikrestauration soweit hinter mir, das alte Radio spielt fleißig und hochempfindlich auf allen 6 Bereichen, die Skala wird auch genau eingehalten. Der Rest der Aktion ist Kosmetik, darüber lohnt es sich kaum zu berichten..
So kriegt er noch ein Ersatzlämpchen (das alte muß repariert werden da diese Sorte Steckbirnchen völlig obsolet ist),
das Blechgehäuse wird neu lackiert (Hammerite, Hammerschlag "silbergrau" dürfte genau passen), ein Drehko muß noch beschafft werden für das BFO.

Zusammenfassung Reparaturen.

1. Oszillator, Kreis 1
2. Netzteil: eine frische EL84, die alte war defekt. (warum die für sowas keine EL86 genommen haben ist mir irgendwie fremd, aber es klappt)
3. Regelverstärker, die ECC801s wurde gegen eine frische Röhre ersetzt, da ist nun eine 12AT7WA (passt genau)
4. NF Baugruppe: da war fälschlicherweise eine ECC82 gesteckt wo eine ECC81 bzw. ECC801s reingehört. Wurde ersetzt, ebenso durch eine 12AT7WA
5. Arbeiten im BFO, sind nochnicht abgeschlossen, provisorisch repariert.
6. die gesammte Mechanik wurde gangbar gemacht, gereinigt und geölt.
7. diverse Eroid wurden getauscht gegen frische C
8. Alle von Rostansatz befallenen Abgleichkerne wurden mit etwas Silikonöl imprägniert.

... und jede Menge Radio gehört

Er bekommt noch eine symmetrische Loopantenne, dafür ist ja ein separater Eingang vorhanden.

In der Vorweihnachtszeit soll er sich mal auf die Lauer legen und den Grimeton SAQ hören
Das sollte wesentlich besser funktionieren als mit irgendwelchen Soundkarten von PCs.. das Radio ist dermaßen gut am filtern daß es VLF auch über Drahtantenne nimmt ohne daß der Störnebel alles plattmacht. Mit einer Ringantenne wird es dann nochmals besser.

soviel erstmal zum E108Lw4, einem der dicksten Radios die uns begegnen können.
Sollte euch mal einer begegnen nicht überlegen, gleich mitnehmen.

lG Martin

01.11.16 22:12
MIRAG 

500 und mehr Punkte

01.11.16 22:12
MIRAG 

500 und mehr Punkte

Re: Telefunken Radio E108 Lw4

Danke, Martin, macht echt Spaß, hier mitzulesen!

02.11.16 08:14
HB9 

500 und mehr Punkte

02.11.16 08:14
HB9 

500 und mehr Punkte

Re: Telefunken Radio E108 Lw4

Hallo Martin,

Gratulation zur gelungenen Wiederbelebung. Vermutlich wurde die EL84 verwendet, weil es von dieser mit der E84L auch eine Langlebensdauer-Industrieversion gab, bei der EL86 meines Wissens nicht. Wenn man den höheren Strom der EL86 nicht braucht, sind die beiden ja auch ziemlich ähnlich.
Ein richtig guter Ersatz für die ECC801S ist übrigens die ECC81 von JJ-Electronic, und die ist sogar bezahlbar (mindestens die normale Version ohne vergoldete Stifte) und ist auch eine Spanngitter-Röhre.

Ich bin mal gespannt, wie das mit der Neulackierung funktioniert, da wartet mein E149 auch noch drauf...

Gruss HB9

05.11.16 19:45
Martin.M 

500 und mehr Punkte

05.11.16 19:45
Martin.M 

500 und mehr Punkte

Re: Telefunken Radio E108 Lw4

die erste Lackschicht hat er, ich hab natürlich ein par üble Rotznasen gemacht also darf ich morgen erstmal schleifen und nachlackieren... Geduld

Hammerite - Hammerschlag silbergrau.

lG Martin

06.11.16 08:55
Martin.M 

500 und mehr Punkte

06.11.16 08:55
Martin.M 

500 und mehr Punkte

Re: Telefunken Radio E108 Lw4

mit Blitz fotografiert sieht es etwas frisch aus, die Farbe stimmt aber genau.
Der E108Lw4 kann nun auf Empfang gehen
Zusammen mit dem EK07D ergibt sich ein Bereich von 10kHz durchgängig bis 30MHz, ein optimales Team.
Das hübsche Paar bringt allerdings ca 150kg auf die Waage, da müssen stabile Lenkrollen drunter.



lG Martin

Zuletzt bearbeitet am 06.11.16 08:58

Datei-Anhänge
telefunken-14.jpg telefunken-14.jpg (535x)

Mime-Type: image/jpeg, 164 kB

 1 2 3 4 5
 1 2 3 4 5
Elektronikrestauration   Langwellenempfänger   schnelldemontierbar   Kommunikationsempfänger   Nettogewichtsrechnung   welt-der-alten-radios   Zuletzt   Prüfsender-Kontrolle   Regelspannungswerte   Wumpus-Online-Museum   Wickelkondensatoren   bearbeitet   Chassis   Längstwellen-Navigationssystem   SAQ-Empfangsmöglichkeiten   Dioden-Ringmischer   Antenneneingangskiste   Langlebensdauer-Industrieversion   Telefunken   Allwellenempfänger