| Passwort vergessen?
Sie sind nicht angemeldet. |  Anmelden

Sprache auswählen:

Wumpus Gollum Forum von
Wumpus Welt der (alten) Radios
Sie sind nicht angemeldet.
 Anmelden

Ein Oszilloscope Marke "Eigenbau"
  •  
 1 2 3 4 5
 1 2 3 4 5
19.03.09 12:03
roehrenfreak

nicht registriert

19.03.09 12:03
roehrenfreak

nicht registriert

Re: Ein Oszilloscope Marke "Eigenbau"

Hallo Darius,

Du hast aber auch ein verdammtes Pech. Mein 605er hat über 20 Jahre auf dem Buckel und hunderte Betriebsstunden. Außer der turnusmässigen Kalibrierung alle Jahre wieder noch nie was kaputt, alles "UFBestens"!

Freundliche Grüsse,
Jürgen rf

Noli turbare circulos meos (Störe meine KREISE nicht! - Archimedes)

!
!!! Fotos, Grafiken nur über die Upload-Option des Forums, KEINE FREMD-LINKS auf externe Fotos.    

!!! Keine Komplett-Schaltbilder, keine Fotos, keine Grafiken, auf denen Urheberrechte Anderer (auch WEB-Seiten oder Foren) liegen!
Solche Uploads werden wegen der Rechtslage kommentarlos gelöscht!

Keine Fotos, auf denen Personen erkennbar sind, ohne deren schriftliche Zustimmung.

Den Beitrag-Betreff bei Antworten auf Threads nicht verändern!
19.03.09 12:36
oldeurope

nicht registriert

19.03.09 12:36
oldeurope

nicht registriert

Re: Ein Oszilloscope Marke "Eigenbau"

Pech? OK mit dem alten Hameg...
Mein 605er hat sicher weit über 20000 Stunden gelaufen, bin sehr zufrieden.
Aber in diesem Thread geht es um Selbstbau und der läuft auch noch.
Gruß Darius

PS: Hast Du das mit dem Vorsatzgerät gelesen?

19.03.09 12:58
lasse.ljungadal

nicht registriert

19.03.09 12:58
lasse.ljungadal

nicht registriert

Re: Ein Oszilloscope Marke "Eigenbau"

Hallo Darius,

Wie ist denn Deine PS-Bemerkung an Jürgen (vermutlich oder an alle, da die Anrede fehlt)

"PS: Hast Du das mit dem Vorsatzgerät gelesen?"

aufzufassen ?

Einen technischen Rat kann ich darin nicht erkennen.

Freundliche Grüße
Peter


Radiotechnik und Rundfunkempfang sind die größten Erfindungen des
vorherigen Jahrhunderts und bleiben uns trotz heutiger Digitalisierung
lange erhalten.

19.03.09 16:17
oldeurope

nicht registriert

19.03.09 16:17
oldeurope

nicht registriert

Re: Ein Oszilloscope Marke "Eigenbau"

lasse.ljungadal:
Hallo Darius,

Wie ist denn Deine PS-Bemerkung an Jürgen (vermutlich oder an alle, da die Anrede fehlt)

"PS: Hast Du das mit dem Vorsatzgerät gelesen?"

aufzufassen ?

Einen technischen Rat kann ich darin nicht erkennen.

Freundliche Grüße
Peter

...

Hallo Peter,

Du kannst darin keinen "technischen Rat" finden? Das wundert mich wirklich sehr aber ich nehme das als gegeben hin.

Gruß Darius

19.03.09 16:41
MB-RADIO 

500 und mehr Punkte

19.03.09 16:41
MB-RADIO 

500 und mehr Punkte

Re: Ein Oszilloscope Marke "Eigenbau"

Hallo Darius,

danke erst mal für den Scan.
In einer musen Stunde werde ich mich da mal etwas genauer eindenkenen.

Aber ganz so einfach ist es doch nicht , da der Eingangsspannungsbereich doch arg eingeschränkt ist.
Was bewirkt das Stück Koaxleitung an der der Abschluß-R angeschlossen ist ?

Viele Grüße
Bernd


.... und vergessen Sie nicht Ihre Antenne zu erden !

19.03.09 16:53
lasse.ljungadal

nicht registriert

19.03.09 16:53
lasse.ljungadal

nicht registriert

Re: Ein Oszilloscope Marke "Eigenbau"

Hallo Darius,

nimm es als gegeben hin und verwundere Dich nicht zu sehr !

Von welchem Vorsatzgerät sprichst Du überhaupt ?

Freundliche Grüße
Peter


Radiotechnik und Rundfunkempfang sind die größten Erfindungen des
vorherigen Jahrhunderts und bleiben uns trotz heutiger Digitalisierung
lange erhalten.

19.03.09 18:19
lasse.ljungadal

nicht registriert

19.03.09 18:19
lasse.ljungadal

nicht registriert

Re: Ein Oszilloscope Marke "Eigenbau"

Hallo Darius,

es hat sich aufgeklärt !

Ich habe mir noch einmal alle Beiträge angesehen und natürlich Deinen Beitrag vom 14.3.09 gefunden, wo natürlich das Vorsatzgerät für Oszilloskope angesprochen wird.

Das habe ich sicherlich heute mittag übersehen.

Sorry !!

Freundliche Grüße
Peter

Radiotechnik und Rundfunkempfang sind die größten Erfindungen des
vorherigen Jahrhunderts und bleiben uns trotz heutiger Digitalisierung
lange erhalten.

19.03.09 21:30
roehrenfreak

nicht registriert

19.03.09 21:30
roehrenfreak

nicht registriert

Re: Ein Oszilloscope Marke "Eigenbau"

Hallo Darius,

es scheint ein kommunikatives Missverständnis vorzuliegen. Im Nachgang glaube ich zu verstehen, daß Du den 512er meintest, welcher Dir in Rauch und Wohlgefallen aufgegangen ist (sehr schade!) und der 605er wie bei mir seit Jahren brav seinen Dienst verrichtet. Der 512er wird bei mir nicht in der Werkstatt eingesetzt, sondern darf sein "Rentnerdasein" in meiner Sammlung geniessen, wo er ab und zu kurz für Vorführzwecke mal eingeschaltet wird. Das aber nur max. eine Stunde und wenn ich daneben stehe - iss klar, ne?

Freundliche Grüsse,
Jürgen rf

Noli turbare circulos meos (Störe meine KREISE nicht! - Archimedes)

20.03.09 08:47
oldeurope

nicht registriert

20.03.09 08:47
oldeurope

nicht registriert

Re: Ein Oszilloscope Marke "Eigenbau"

MB-RADIO:
Hallo Darius,

...Aber ganz so einfach ist es doch nicht , da der Eingangsspannungsbereich doch arg eingeschränkt ist.
Was bewirkt das Stück Koaxleitung an der der Abschluß-R angeschlossen ist ?

Viele Grüße
Bernd
...


Hallo Peter und Jürgen,
danke für die klärenden Worte.

Hallo Bernd,
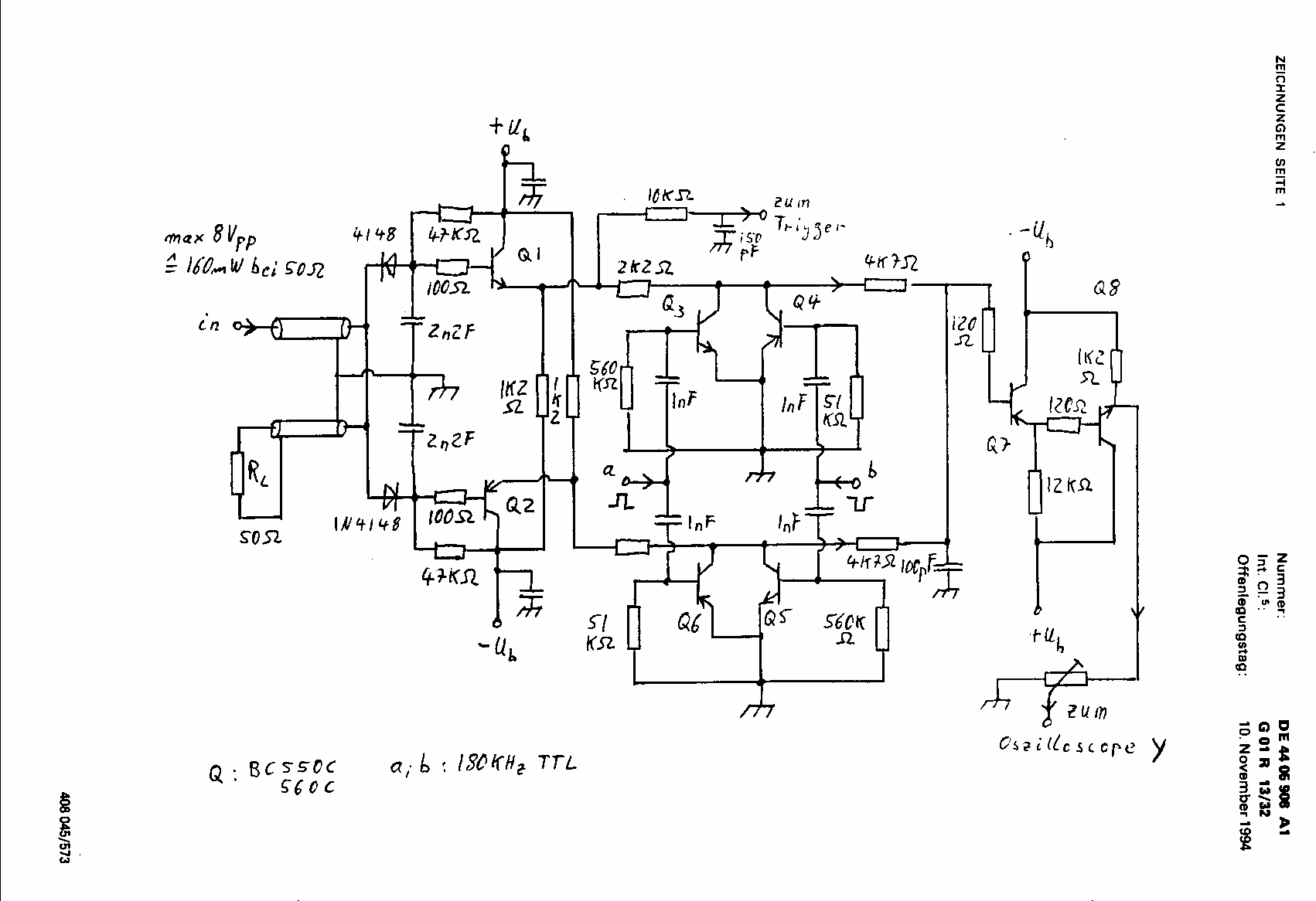
in der Regel erwartet ein Videosignal oder ein HF-Signal einen 75 Ohm oder 50 Ohm Abschluss. So habe ich die Möglichkeit ein zu messendes Signal durchzuschleifen oder abzuschließen. Also das was man sonnst mit einem T-Stück am Oszilloskop-Eingang macht. Der dadurch entstehende Stub, würde die Messung im UHF-Bereich aber verfälschen.
Das ist kein 1Meg 30pF Eingang wie man ihn von Oszilloskopen her kennt, diesen müsste man sich dazu bauen, wenn man das braucht. Das Gleiche gilt für Verstärker oder Teiler.
Der Eingangsspannungsbereich ist so gewählt, dass der gesamte Y-Bereich des Standartrasters (8 div.) mindestens voll ausgeschrieben werden kann. Siehe Text.

Jetzt werde ich mal die Schaltung von der Offenlegungsschrift scannen ...

Gruß Darius

20.03.09 10:16
oldeurope

nicht registriert

20.03.09 10:16
oldeurope

nicht registriert

Re: Ein Oszilloscope Marke "Eigenbau"

http : // www . patent-de . com/19941110/DE4405908A1.html

Gruß Darius

Datei-Anhänge
Zeichnung_zur_Offenlegungsschrift_DE4405908A1.png Zeichnung_zur_Offenlegungsschrift_DE4405908A1.png (507x)

Mime-Type: image/x-png, 19 kB

 1 2 3 4 5
 1 2 3 4 5
Brückengleichrichtern   verschrottungsträchtigen   Lötpunktrasterplatten   Servicefreundlichkeit   Triggerempfindlichkeit   Hochspannungserzeugung   Kontrastfilterscheibe   Überspannungsableiter   Freundliche   Eigenbau   Zweistrahler-50MHz-Russen   Eingangsspannungsbereich   Bandbreiteneinschränkung   Beschleunigungsspannung   Jürgen   Grüße   Bauelementeverfügbarkeit   Messgeräte-Hersteller   Langzeitphosphoreszenz   Oszilloscope