| Passwort vergessen?
Sie sind nicht angemeldet. |  Anmelden

Sprache auswählen:

Wumpus Gollum Forum von
Wumpus Welt der (alten) Radios
Sie sind nicht angemeldet.
 Anmelden

Philips NX524V leider ohne Funktionen ?
  •  
 1 2 3
 1 2 3
23.12.14 21:49
vwovali1956 

0-49 Punkte

23.12.14 21:49
vwovali1956 

0-49 Punkte

Philips NX524V leider ohne Funktionen ?

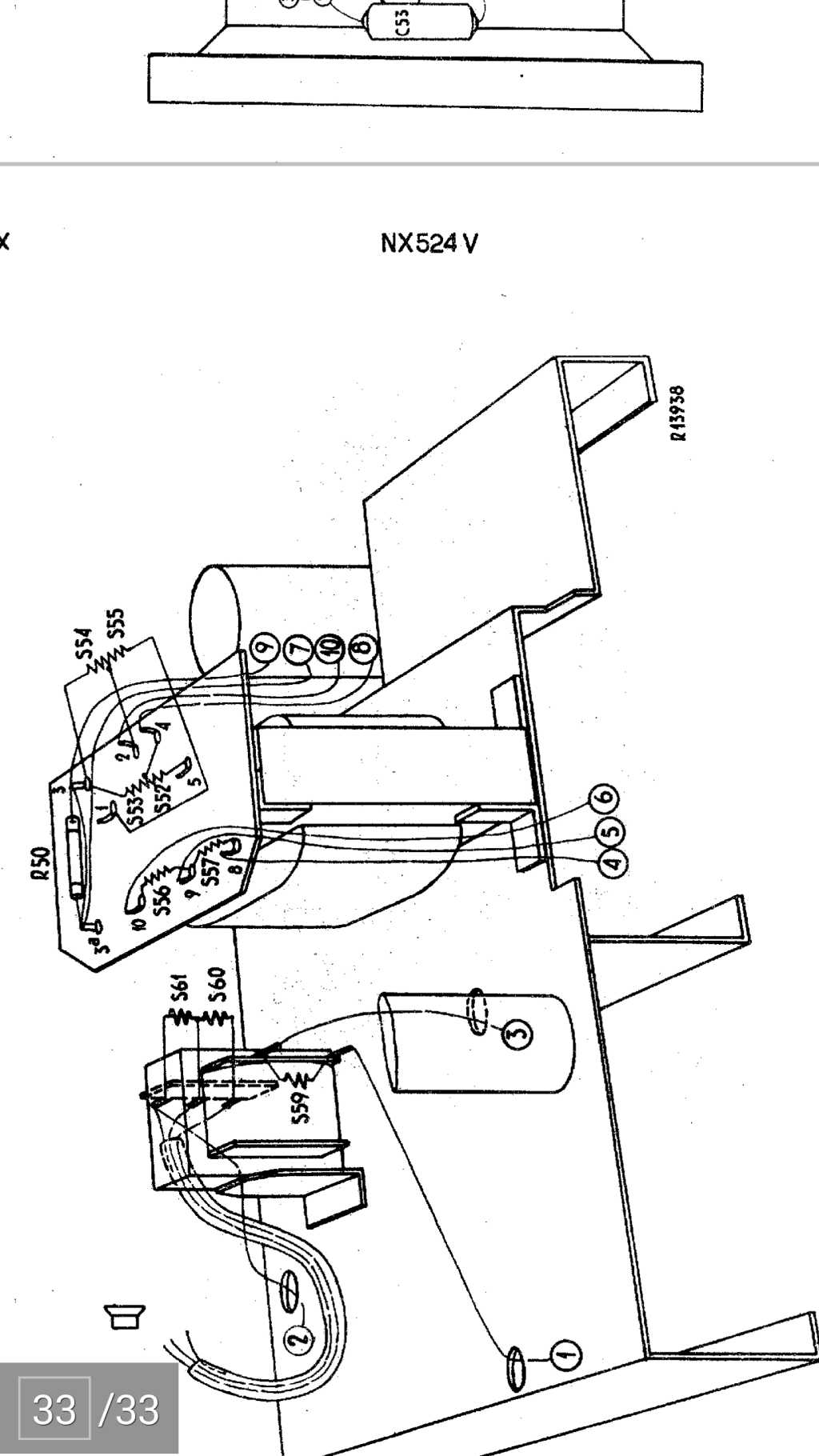
Hallo, ich habe ein Philips Nx 524v /06 Röhren-Autoradio. Es ist Baujahr 1952-53. Leider ist es ohne Funktion. Die Hintergrund-Beleuchtung hat unter 6v funktioniert und die Röhren haben im Radio auch geleuchtet. Leider habe ich keine Geräusche vom Zerhacker gehört. Dieser müsste doch eigentlich vibrieren? Kann ich diesen durchmessen oder anders testen? Das Röhrchen, was in der Nähe von der Endstufe ist, wird auch warm, leuchtet aber nicht und leider kommt auch kein Ton aus dem Lautsprecher. Nicht mal ein Knacken! Dann würde ich es gerne auf UKW und mit einemAux-Anschluss umrüsten. Der Aux-Anschluss sollte für einen Mp3 Player sein. Anbei ein paar Bilder vom zerlegten Radio. 


Wer hat Tips für mich?

Vielen Dank und Gruß Mark  

Noch gefällt der Beitrag keinem Nutzer.
!
!!! Fotos, Grafiken nur über die Upload-Option des Forums, KEINE FREMD-LINKS auf externe Fotos.    

!!! Keine Komplett-Schaltbilder, keine Fotos, keine Grafiken, auf denen Urheberrechte Anderer (auch WEB-Seiten oder Foren) liegen!
Solche Uploads werden wegen der Rechtslage kommentarlos gelöscht!

Keine Fotos, auf denen Personen erkennbar sind, ohne deren schriftliche Zustimmung.

Den Beitrag-Betreff bei Antworten auf Threads nicht verändern!
24.12.14 08:02
puntomane 

500 und mehr Punkte

24.12.14 08:02
puntomane 

500 und mehr Punkte

Re: Philips NX524V leider ohne Funktionen ?

Hallo Mark,
da hast du ja einen recht seltenen Schatz ausgegraben, den zu reanimieren lohnt sich sicher.
Da die Geräte der damaligen Zeit für die "Ewigkeit" gebaut worden sind, ist von Kontaktmangel der Steckvorrichtung des Zerhacker und NF-Teiles auszugehen, hier ist wohl Kontakt/Pin Reinigung mittels Glashaar Pinsel Zielführend.
Bedenke bitte, das die Betriebsspannung je nach Umschalterstellung +6 oder +12V (-6 oder -12V) und der Belastungsstrom ca. 6 oder 3 A beträgt.

Die Heizspannung der Röhren beträgt bei dieser Röhrenauswahl immer 6 V (nominell 6,3V) je nach inneren Röhrenaufbau sieht man das glühen des Heizfadens mehr oder weniger.

24.12.14 09:39
wumpus 

Administrator

24.12.14 09:39
wumpus 

Administrator

Re: Philips NX524V leider ohne Funktionen ?

Hallo Mark,

die Zerhacker waren tatsächlich Verschleissteile und deren Kontakte "verbrannten" im Laufe der Zeit. Manche Zerhackerpatronen konnte man mit etwas Aufwand öffnen (auch aufsägen), um sich die Kontakte innen anzusehen. Es ist heute schon sehr schwer, diese Zerhackerpatronen ungebraucht zu bekommen. Sollte sich also der Zerhacker als verbraucht herausstellen, kannst Du vorsichtig versuchen diese Innenkontakte zu sanieren. Das geht aber leider nicht auf Dauer. Ist die Verschleiß-Oberfläche durchgebrannt, wird ein Reinigen oder VORSICHTIGES Anschleifen keinen Dauererfolg haben. Du kannst dem Gerät auch eine passende Anodenspannung zuführen zum Testen.

Bilder sind in Deinem Beitrag nicht zu sehen. Waren die vielleicht vom Speicherplatz zu groß? Sollten nicht mehr als 450 kb sein.


Gruß von Haus zu Haus
Rainer (Forumbetreiber)

24.12.14 11:01
vwovali1956 

0-49 Punkte

24.12.14 11:01
vwovali1956 

0-49 Punkte

Re: Philips NX524V leider ohne Funktionen ?

Moin,vielen Dank schon mal für die Tipps. Ich werde die Tage mal versuchen euere Tipps umzusetzen.
Die Bilder waren leider zu groß. Ich werde noch mal versuchen sie in den nächsten tagen zu verkleinern und online zustellen.

Frohes Weihnachtsfest wünsche ich euch.

25.12.14 11:17
vwovali1956 

0-49 Punkte

25.12.14 11:17
vwovali1956 

0-49 Punkte

Re: Philips NX524V leider ohne Funktionen ?

Hallo,

ich wüsche allen ein frohes Fest. Ich habe mal den Zerhacker geöffnet und siehe da, die Kontakte waren verklebt. Der Zerhacker läuft schon wieder und die Kontakte sehen auch nicht so schlecht aus. Leider bekomme ich immer noch keinen Ton; nicht mal ein Knacken, wenn ich an der Röhre wackel! Mit dem Pinsel werde ich es noch mal machen, muss mir aber erst einen besorgen. Ich habe aber mit Kontaktreiniger schon alles gereinigt, auch alle Röhren mal ausgehabt und die Kontakte gesäubert.

Anbei versuche ich mal diverse Foto´s hochzuladen, damit ihr einen besseren Überblick habt.



















Datei-Anhänge
20141220_125104.jpg 20141220_125104.jpg (292x)

Mime-Type: image/jpeg, 77 kB

20141220_182259.jpg 20141220_182259.jpg (288x)

Mime-Type: image/jpeg, 60 kB

20141220_182323.jpg 20141220_182323.jpg (284x)

Mime-Type: image/jpeg, 73 kB

20141220_182331.jpg 20141220_182331.jpg (280x)

Mime-Type: image/jpeg, 68 kB

20141220_182411.jpg 20141220_182411.jpg (288x)

Mime-Type: image/jpeg, 64 kB

20141220_182453.jpg 20141220_182453.jpg (266x)

Mime-Type: image/jpeg, 62 kB

20141220_182442.jpg 20141220_182442.jpg (272x)

Mime-Type: image/jpeg, 73 kB

20141220_182401.jpg 20141220_182401.jpg (268x)

Mime-Type: image/jpeg, 80 kB

20141221_180251.jpg 20141221_180251.jpg (274x)

Mime-Type: image/jpeg, 59 kB

20141221_180310.jpg 20141221_180310.jpg (269x)

Mime-Type: image/jpeg, 53 kB

25.12.14 11:23
vwovali1956 

0-49 Punkte

25.12.14 11:23
vwovali1956 

0-49 Punkte

Re: Philips NX524V leider ohne Funktionen ?

und hier ist der Teil 2...











Datei-Anhänge
20141221_180328.jpg 20141221_180328.jpg (260x)

Mime-Type: image/jpeg, 26 kB

20141221_180353.jpg 20141221_180353.jpg (256x)

Mime-Type: image/jpeg, 31 kB

20141221_180646.jpg 20141221_180646.jpg (266x)

Mime-Type: image/jpeg, 97 kB

20141221_180653.jpg 20141221_180653.jpg (272x)

Mime-Type: image/jpeg, 124 kB

20141223_083513.jpg 20141223_083513.jpg (264x)

Mime-Type: image/jpeg, 40 kB

20141223_083521.jpg 20141223_083521.jpg (282x)

Mime-Type: image/jpeg, 65 kB

20141220_182337.jpg 20141220_182337.jpg (273x)

Mime-Type: image/jpeg, 71 kB

IMG-20141214-WA0014.jpg IMG-20141214-WA0014.jpg (282x)

Mime-Type: image/jpeg, 56 kB

25.12.14 12:06
vwovali1956 

0-49 Punkte

25.12.14 12:06
vwovali1956 

0-49 Punkte

Re: Philips NX524V leider ohne Funktionen ?

und hier ist der Teil 3...

Datei-Anhänge
416157_Screenshot_2014-12-25-11-48-57.jpg 416157_Screenshot_2014-12-25-11-48-57.jpg (284x)

Mime-Type: image/jpeg, 118 kB

478162_Screenshot_2014-12-25-11-48-44.jpg 478162_Screenshot_2014-12-25-11-48-44.jpg (263x)

Mime-Type: image/jpeg, 136 kB

538427_Screenshot_2014-12-25-11-48-50.jpg 538427_Screenshot_2014-12-25-11-48-50.jpg (266x)

Mime-Type: image/jpeg, 148 kB

660100_Screenshot_2014-12-25-11-48-29.jpg 660100_Screenshot_2014-12-25-11-48-29.jpg (268x)

Mime-Type: image/jpeg, 199 kB

837278_Screenshot_2014-12-25-11-48-36.jpg 837278_Screenshot_2014-12-25-11-48-36.jpg (251x)

Mime-Type: image/jpeg, 253 kB

421311_Screenshot_2014-12-25-11-48-15.jpg 421311_Screenshot_2014-12-25-11-48-15.jpg (262x)

Mime-Type: image/jpeg, 126 kB

477751_Screenshot_2014-12-25-11-47-59.jpg 477751_Screenshot_2014-12-25-11-47-59.jpg (254x)

Mime-Type: image/jpeg, 135 kB

497848_Screenshot_2014-12-25-11-47-48.jpg 497848_Screenshot_2014-12-25-11-47-48.jpg (240x)

Mime-Type: image/jpeg, 126 kB

518730_Screenshot_2014-12-25-11-47-43.jpg 518730_Screenshot_2014-12-25-11-47-43.jpg (251x)

Mime-Type: image/jpeg, 122 kB

630295_Screenshot_2014-12-25-11-48-06.jpg 630295_Screenshot_2014-12-25-11-48-06.jpg (253x)

Mime-Type: image/jpeg, 146 kB

25.12.14 12:07
vwovali1956 

0-49 Punkte

25.12.14 12:07
vwovali1956 

0-49 Punkte

Re: Philips NX524V leider ohne Funktionen ?

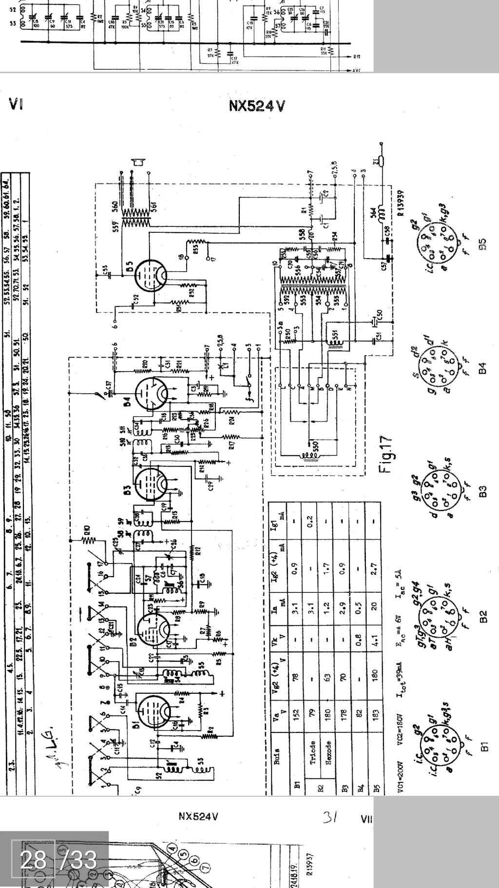
und hier ist der Teil 4... der Lautsprecher soll doch an diese Spule angeschlossen werden?






Datei-Anhänge
2014-12-24 13.22.08.jpg 2014-12-24 13.22.08.jpg (245x)

Mime-Type: image/jpeg, 53 kB

2014-12-24 13.22.44.jpg 2014-12-24 13.22.44.jpg (241x)

Mime-Type: image/jpeg, 51 kB

2014-12-24 14.37.32.jpg 2014-12-24 14.37.32.jpg (245x)

Mime-Type: image/jpeg, 88 kB

25.12.14 17:31
puntomane 

500 und mehr Punkte

25.12.14 17:31
puntomane 

500 und mehr Punkte

Re: Philips NX524V leider ohne Funktionen ?

Hallo Mark,
ja an diese Spule (fachlich benannt ist es der Ausgangsübertrager, AÜ abgekürzt) kommt sekundär seitig der Lautsprecher (Ls) und zwar zweipolig, der dritte Abgriff ist für eine andere Ls. Impedanz, grundsätzlich funktioniert jeder niederohmiger Ls der zwischen 2 - 16 Ohm Gleichstromwiderstand hat, an der einen wie auch an der anderen Anzapfung.
Der Wirkungsgrad aber ist am höchsten, wenn z.B. die 4 Ohm Anzapfung und ein 4 Ohm Ls. zusammen verbunden werden.
Ohne Ls. solltest du aber kein Röhrengerät betreiben, weil Impulsspitzen der NF den AÜ gefährden könnten !

Logischerweise sollte nach einer Kontaktreinigung und weiterer nicht Funktion, mittels Multimeter oder einer Prüflampe 6-12 V 2 W z. B. die Batteriespannung bis zur Magnetspule des Zerhackers verfolgt werden, sollte Sie hier anliegen und die Spule Durchgang haben, wird der Zerhacker auch hörbar arbeiten.
Nach Abarbeitung dieser Tipps und deiner Rückmeldung kann es weitergehen.

Zuletzt bearbeitet am 25.12.14 17:32

25.12.14 21:49
Wolfgang2 

500 und mehr Punkte

25.12.14 21:49
Wolfgang2 

500 und mehr Punkte

Re: Philips NX524V leider ohne Funktionen ?

Hallo zusammen

Ich lese gerade sehr aufmerksam mit. Ich hab auch ein Röhrenautoradio. Das war mal bei einigen Geräten als Beigabe mit dabei. Es ist ein Ford Radio aus einen Thunderbird Bauj.59 wenn ich mich recht entsinne. Den genauen Typ hatte ich mal rausgesucht müßte aber noch mal genau nachsehen. Müssen diese Radios eigentlich immer mit Zerhacker laufen oder kann man die auch so betreiben? Ich wollte mal immer versuchen, hab mich aber deswegen nicht getraut

Wolfgang

 1 2 3
 1 2 3
Startbeitrag-Schreiber   Funktionen   Transistor-Spannungswandler   Versorgungsspannungen   Hintergrund-Beleuchtung   Gleichstromwiderstand   Ausgangsübertrager   Volt-Anodenspannungs-Autoradios   Elektronikgrundkenntnissen   Zerhacker-Spannungswandler-Teil   Zerhacker   Opfer-Kontaktfläche   Spannungswandlerbereich   Funkenlöschkondensatoren   Philips   Verschleiß-Oberfläche   Oberflächenbehandlung   hochtransformierte   Zerhacker-Spannungswandler   Kontakte