| Passwort vergessen?
Sie sind nicht angemeldet. |  Anmelden

Sprache auswählen:

Wumpus Gollum Forum von
Wumpus Welt der (alten) Radios
Sie sind nicht angemeldet.
 Anmelden

Stern Radio Rochlitz Stradivari 3 stereo
  •  
 1
 1
29.05.08 09:21
Florianska 

500 und mehr Punkte

29.05.08 09:21
Florianska 

500 und mehr Punkte

Stern Radio Rochlitz Stradivari 3 stereo

Hallo,

hat jemand den Schaltplan des Gerätes (NF-Teil und ratiodetektor) oder ist letzterer identisch mit dem Aufbau des Stradivari 11E91 mit EAA91?
Außerdem benötige ich ein Foto der Ausgangsübertrager und Hinweise wie ich den Umschalter des Skalentriebes wieder installiere ohne etwas zu verbiegen.
Waren in diesem Gerät keine Ultralinear-Übertrager eingebaut wie in den Monogeräten mit Gegentaktendstufe?

MfG
Florianska

Noch gefällt der Beitrag keinem Nutzer.
!
!!! Fotos, Grafiken nur über die Upload-Option des Forums, KEINE FREMD-LINKS auf externe Fotos.    

!!! Keine Komplett-Schaltbilder, keine Fotos, keine Grafiken, auf denen Urheberrechte Anderer (auch WEB-Seiten oder Foren) liegen!
Solche Uploads werden wegen der Rechtslage kommentarlos gelöscht!

Keine Fotos, auf denen Personen erkennbar sind, ohne deren schriftliche Zustimmung.

Den Beitrag-Betreff bei Antworten auf Threads nicht verändern!
02.06.08 08:21
Florianska 

500 und mehr Punkte

02.06.08 08:21
Florianska 

500 und mehr Punkte

Re: Stern Radio Rochlitz Stradivari 3 stereo

Hallo,

hat wirklich keiner eine Ahnung von diesem Gerät?
so exotisch kanns doch nicht sein!
Einen Schaltplan kann ich ja noch selbst erstellen, aber die Originalität, vor allem was die ATs betrifft könnte ich nur über ein Foto oder die Angaben aus einem tatsächlich unreparierten / verbastelten Gerät überprüfen.

MfG, Florianska

02.06.08 08:56
Wolle 

500 und mehr Punkte

02.06.08 08:56
Wolle 

500 und mehr Punkte

Re: Stern Radio Rochlitz Stradivari 3 stereo

Hallo Florianska.

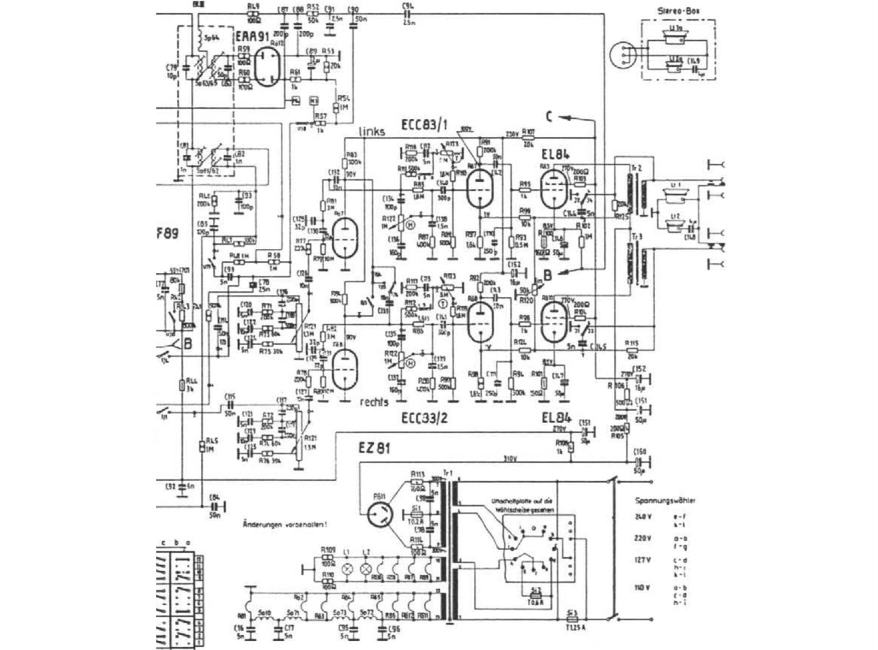
Irgendwo kann ich Ihr Problem nicht nachvollziehen. Das Gerät hat zwei unabhängige Eintakt- A- Endstufen mit der Röhre EL84, Stereobetrieb (NF) ist mit einer externen Box möglich. An Hand der Schaltung müßte doch wieder der originale Zustand herstellbar sein.

Mit freundlichen Grüßen.
Wolle

Editiert 02.06.08 08:59

Datei-Anhänge
aStradivari 3 Stereo.JPG aStradivari 3 Stereo.JPG (1628x)

Mime-Type: image/pjpeg, 177 kB

02.06.08 09:10
Florianska 

500 und mehr Punkte

02.06.08 09:10
Florianska 

500 und mehr Punkte

Re: Stern Radio Rochlitz Stradivari 3 stereo

@Wolle,
vielen dank für die Antwort. Ich habe den Verdacht, daß hier andere Ausgangsübertrager verbaut worden sind. Deshalb bitte ich um ein foto oder die Beschriftung der Übertrager aus einem unveränderten Gerät.

MfG
Floroianska

 1
 1
Monogeräten   unveränderten   Florianska   Skalentriebes   Ultralinear-Übertrager   Gegentaktendstufe   Rochlitz   Ausgangsübertrager   nachvollziehen   Stereobetrieb   installiere   freundlichen   verbastelten   tatsächlich   unabhängige   Originalität   unreparierten   ratiodetektor   Stradivari   Beschriftung