| Passwort vergessen?
Sie sind nicht angemeldet. |  Anmelden

Sprache auswählen:

Wumpus Gollum Forum von
Wumpus Welt der (alten) Radios
Sie sind nicht angemeldet.
 Anmelden

Reparatur Siemens 11 GW (Telefunken 2 B 54 GWK)
  •  
 1 2 3 4
 1 2 3 4
03.11.15 13:47
Radiosammler2 

50-99 Punkte

03.11.15 13:47
Radiosammler2 

50-99 Punkte

Re: Reparatur Siemens 11 GW (Telefunken 2 B 54 GWK)

Hallo!
Ich arbeite gerade an meinem 2B54GWK, da bin ich auf diesen Beitrag gestoßen. Mein Gerät brummt auch "sehr gut".
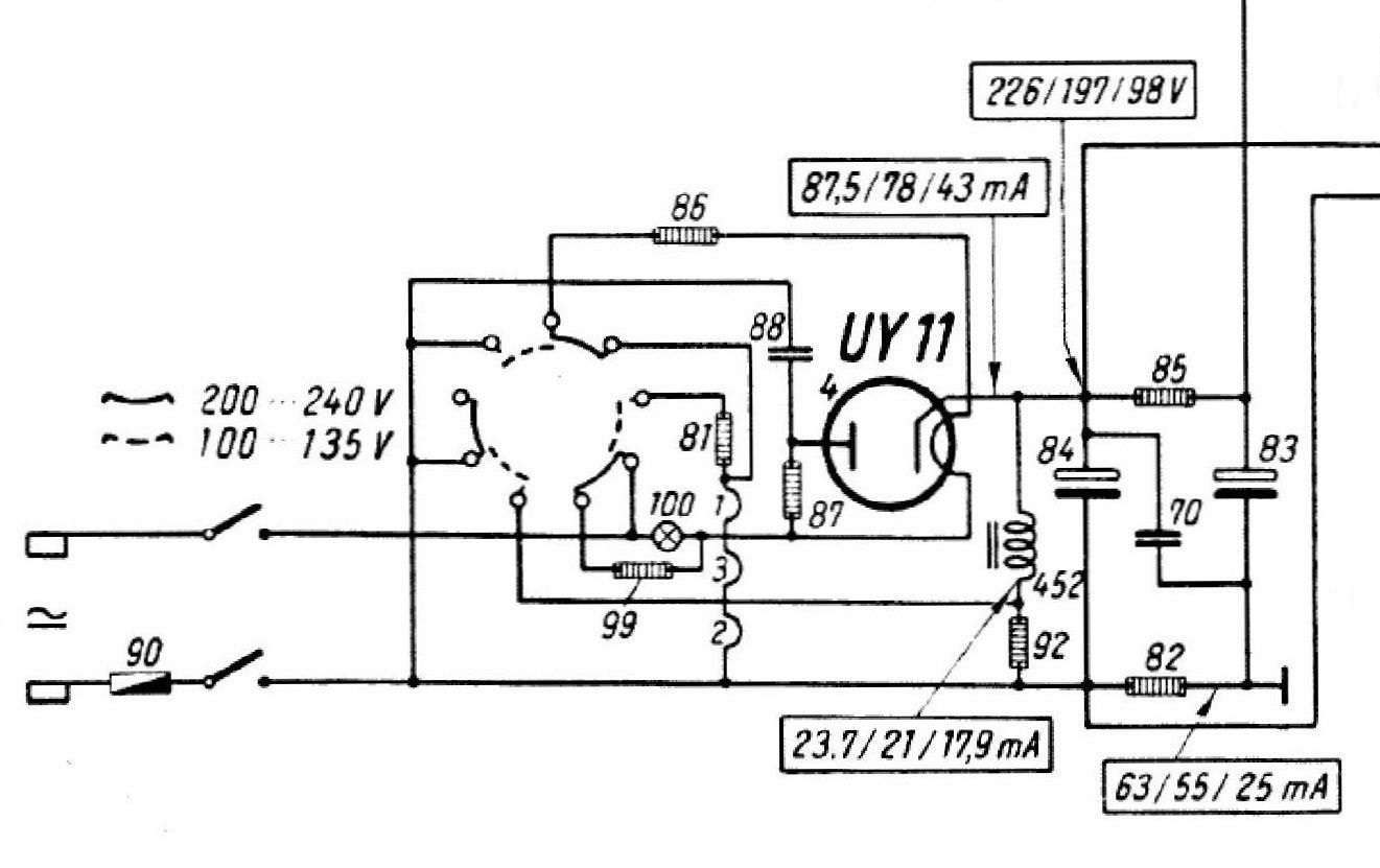
Ich lade mal den Siemensplan hoch. Dort ist ein Kondensator 70 mit 0,1Mikrofarad eingezeichnet.
Der Lade-Kondensator geht nicht an Masse.
MfG Radiosammler2


Zuletzt bearbeitet am 03.11.15 13:54

Datei-Anhänge
11gw1.jpg 11gw1.jpg (393x)

Mime-Type: image/jpeg, 161 kB

!
!!! Fotos, Grafiken nur über die Upload-Option des Forums, KEINE FREMD-LINKS auf externe Fotos.    

!!! Keine Komplett-Schaltbilder, keine Fotos, keine Grafiken, auf denen Urheberrechte Anderer (auch WEB-Seiten oder Foren) liegen!
Solche Uploads werden wegen der Rechtslage kommentarlos gelöscht!

Keine Fotos, auf denen Personen erkennbar sind, ohne deren schriftliche Zustimmung.

Den Beitrag-Betreff bei Antworten auf Threads nicht verändern!
03.11.15 20:24
Volker 

500 und mehr Punkte

03.11.15 20:24
Volker 

500 und mehr Punkte

Re: Reparatur Siemens 11 GW (Telefunken 2 B 54 GWK)

Hallo Torsten,

unter http://elektronikbasteln.pl7.de/reparatu...-tesla-254.html ist meine Restaurierung beschrieben. Es kursieren verschiedene Schaltbilder, die voneinander etwas abweichen. Meiner brummt nur noch fast unhörbar leise. Ich hatte ihn neulich wieder in Betrieb an einer 15 Meter langen Antenne. Die Empfangsleistung ist besser als zum Beispiel mein Radiowecker aus den 70er-Jahren.

Dieses Radio dient mir auch als "kleiner lüfterloser elektrischer Heizofen" auf dem Schreibtisch.

Zuletzt bearbeitet am 03.11.15 20:25

04.11.15 07:37
Radiosammler2 

50-99 Punkte

04.11.15 07:37
Radiosammler2 

50-99 Punkte

Re: Reparatur Siemens 11 GW (Telefunken 2 B 54 GWK)

Hallo!
Ich werde mein Gerät nach dem Serviceplan von Siemens/Telefunken reparieren. Der von Lange/Nowisch erscheint mir als fehlerhaft.
Mein Gerät hat jemand nach diesem repariert und es brummt.
Die Schaltungsammlung Lange/Nowisch enthält sehr viele Fehler, was mir einige Sammlerfreunde bestätigt haben.
MfG Radiosammler2

04.11.15 08:23
wumpus 

Administrator

04.11.15 08:23
wumpus 

Administrator

Re: Reparatur Siemens 11 GW (Telefunken 2 B 54 GWK)

Hallo Radiosammler2,

Fehler in Schaltbildern (nicht nur von Fremdanbietern) ziehen sich wie ein roter Faden durch die Jahrzehnte für Service-Leute. Leider gibt es solche Fehler auch bei Originalschaltbildern von großen Radioherstellern. Dabei sind kleine Schaltungsänderungen während einer laufenden Produktionsserie noch eher harmlos.



Gruß von Haus zu Haus
Rainer (Forumbetreiber)

"Vom Mund zum Ohr auf dem Strahle der elektrischen Kraft!"
Als MP3-Datei: http://www.welt-der-alten-radios.de/files/auf-dem-strahl.mp3

05.11.15 08:31
Radiosammler2 

50-99 Punkte

05.11.15 08:31
Radiosammler2 

50-99 Punkte

Re: Reparatur Siemens 11 GW (Telefunken 2 B 54 GWK)

Hallo!
Ich habe meinen 2B54GWK nach dem Telefunken-Schaltbild repariert. Bei normaler Lautstärke ist kein Brumm zuhören, bei Lautstärke null ist der "Allströmer-Brumm" hörbar. Gegenüber der Instandsetzung nach Lange/Nowisch-Schaltung ist der Brumm deutlich zurückgegangen.
MfG Radiosammler2

05.11.15 09:18
Volker 

500 und mehr Punkte

05.11.15 09:18
Volker 

500 und mehr Punkte

Re: Reparatur Siemens 11 GW (Telefunken 2 B 54 GWK)

Hallo Radiosammler2,

Gratulation zur erfolreichen Restaurierung. Das ist ein kleines aber feines Radio.

Damit der Brumm auch bei leiser Lautstärke nicht zu hören ist, habe ich durch eine kleine Schaltungsänderung eine Brummkomensation eingebaut, wie ich dies auf meiner Seite beschrieben habe. Es ist eine Gegenkopplung vom Lautsprecher auf den NF-Eingang. Du hörst praktisch keinen Brumm mehr. Die Schaltung ist jetzt nicht mehr ursprünglich. Das kann man aber meines Erachtens akzeptieren, weil diese Modifikation schon damals machbar gewesen wäre und ich weiß auf Grund der alten Literatur, dass damals solche Abänderung gerade nach Kriegsende der Normalfall waren.

 1 2 3 4
 1 2 3 4
Schutzleiterverbindung   bearbeitet   Lautsprecher   125-Ohm-Draht-Widerstand   verbunden   Gegenkopplungsnetzwerk   Spannungswahlschalters   Kohleschichtwiderständen   Gegenkopplungsschaltung   Koppelkondensator   Antennenkoppelkondensator   Reparatur   Steuergittervorspannung   Telefunken   Lautstärke-Potentiometer   Entbrumm-Gegenkopplung   zusammen   Siemens   Elektronikkontaktreiniger   Rundfunkreparaturtechnik