| Passwort vergessen?
Sie sind nicht angemeldet. |  Anmelden

Sprache auswählen:

Wumpus Gollum Forum von
Wumpus Welt der (alten) Radios
Sie sind nicht angemeldet.
 Anmelden

Schaltungsidee für 12 V
  •  
 1
 1
06.01.13 18:02
nobbyrad58 

500 und mehr Punkte

06.01.13 18:02
nobbyrad58 

500 und mehr Punkte

Schaltungsidee für 12 V

Hallo an Alle!

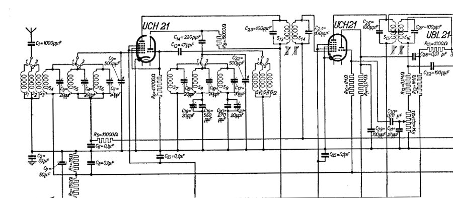
Bei der Suche nach Unterlagen für das Dux Radio (Philips) fand ich folgenden, wohl nicht unbekannten Schaltplan. Seit Jahren wird die 12 V Variante der ECH 81 für wenig Geld angeboten, nämlich die ECH 83. Auch eine 12 V Endröhre, die 12K5 ist bei einem Tube Amp Händler recht preiswert zu bekommen. Leider bin ich nicht in der Lage bei mir auch noch Selbstbaugeräte zu machen, wollte die Idee aber nicht für mich behalten. Man könnte versuchen die UCH 21 Röhren durch die ECH 83 zu ersetzen, ist natürlich ein dickes Brett.

MFG Nobby

Datei-Anhänge
Schaltungsidee.jpg Schaltungsidee.jpg (445x)

Mime-Type: image/jpeg, 76 kB

roehrenfreak und Volker gefällt der Beitrag.
!
!!! Fotos, Grafiken nur über die Upload-Option des Forums, KEINE FREMD-LINKS auf externe Fotos.    

!!! Keine Komplett-Schaltbilder, keine Fotos, keine Grafiken, auf denen Urheberrechte Anderer (auch WEB-Seiten oder Foren) liegen!
Solche Uploads werden wegen der Rechtslage kommentarlos gelöscht!

Keine Fotos, auf denen Personen erkennbar sind, ohne deren schriftliche Zustimmung.

Den Beitrag-Betreff bei Antworten auf Threads nicht verändern!
06.01.13 18:54
roehrenfreak

nicht registriert

06.01.13 18:54
roehrenfreak

nicht registriert

Re: Schaltungsidee für 12 V

Hallo Nobby,

besten Dank für diese kleine Anregung. Das Konzept mit zwei Trioden/Hexoden wurde in der Tat auch seinerzeit von anderen Herstellern verwendet, z.B. beim TESLA 54E. Ein solches Gerät mit 2x ECH21 hatte ich vor etwa sechs Jahren als Restaurationsobjekt zu Besuch. Und das Radio lief zum Schluss richtig gut!



Nun - solch ein Radio für 12-Betrieb zu bauen oder zu modifizieren wäre schon eine Herausforderung, aber nicht unmöglich, denke ich.

Datei-Anhänge
tesla_klein.jpg tesla_klein.jpg (331x)

Mime-Type: image/jpeg, 38 kB

06.01.13 22:32
nobbyrad58 

500 und mehr Punkte

06.01.13 22:32
nobbyrad58 

500 und mehr Punkte

Re: Schaltungsidee für 12 V

Hallo an Alle!

Hab mal grade nachgedacht.. Einen Anhaltspunkt für Berechnung, Bau einiger Teile wie Oszillator, Spulen könnten die Schaltungen der Batterieröhren wie DCH 11, DCH 25 und deren Besonderheiten wie die geringe Steilheit, Mischsteilheit sein. Auch dafür gibt es noch gutes Fachschrifttum.

MFG Nobby

08.01.13 12:46
Volker 

500 und mehr Punkte

08.01.13 12:46
Volker 

500 und mehr Punkte

Re: Schaltungsidee für 12 V

Hallo zusammen,

tolle Idee, Nobby! Angeblich sollen ECH83 und ECH81 sogar baugleich sein und sind in den Datenblättern nur mit unterschiedlichen Spannungen beschrieben. Sucht mal nach ECH83 und Ihr findet schnell eine Diskussion darüber einschließlich der Auszüge aus den Röhrendatenbüchern über die Dimensionierung der Widerstände.

Für den NF-Verstärker würde ich Transistoren nehmen, denn bei 12 Volt Anodenspannung für die Endröhren kommt nicht genügend Lautsstärke heraus. So war das in den alten Röhrenradios mit Niederspannungsröhren auch früher so gedacht. Es gibt sehr viele Menschen, die gerne mit Röhren basteln würden, sich aber bei der Anwesenheit von 250 Volt Anodenspannung nicht so richtig wohl fühlen.

Mein DUX mit den zwei ECH21 läuft übrigens phantastisch. Fast den ganzen Tag guter Empfang des 800 km entfernten Deutschlandfunks mit 5 Meter Draht, die innen am Fenster verspannt sind. Meine Frau hat sich sogar mit meinem Röhrenradiofimmel versöhnt und noch eine Lampe auf dem Flohmarkt gefunden, die zum Design der 40er Jahre passt:





Zuletzt bearbeitet am 08.01.13 13:07

08.01.13 13:05
roehrenfreak

nicht registriert

08.01.13 13:05
roehrenfreak

nicht registriert

Re: Schaltungsidee für 12 V

Moin zusammen,

die ECH81 und ECH83 sind in der Tat bis auf die Betriebsspannungswerte gleich.

Nebenher: Es gibt auch noch die ECH84, die jedoch für einen ganz anderen Zweck, nämlich als Synchronsignal-Abtrennstufe in Fernsehgeräten konzipiert ist. Diese Röhre ist mit den beiden anderen nicht pinkompatibel!! Es gibt jedoch Hinweise über Amateurbauten, die auch mit dieser Röhre im Oszillator/Mischer sehr brauchbar arbeiten sollen, obwohl die Hexode kein Regelgitter hat!

Bei welcher Anodenspannung die ECH84 noch zufriedenstellend arbeitet, ist nicht überliefert. Das wäre dann vielleicht ein weiteres Experiment wert.

08.01.13 15:09
nobbyrad58 

500 und mehr Punkte

08.01.13 15:09
nobbyrad58 

500 und mehr Punkte

Re: Schaltungsidee für 12 V

Hallo Zusammen!

Für die LS Endstufe gibt es die 12K5, eine Raumladegitterröhre die auch bei 12 V ein paar hundert mW "Leistung" hat. Bei "Röhrenstadt" gibt es die zum günstigen Preis wie ich meine, auch ein preisgünstiger AÜ Ersatz mit einem 100 V Übertrager wird im Netz behandelt. Bei Ursprungsschaltung wurde eine EBL 21 als Endröhre und Demodulator verwendet. Die beiden Diodenstrecken müsste man mit Halbleiterdioden nachbilden, oder eine zusätzliche Röhre wie die EBF 83 verwenden. Die ECH 83 wird sehr günstig bei den üblichen Verdächtigen angeboten, die Beschaffung dürfte hier in D eigentlich kein Problem sein.
Einige Parameter wie ich oben geschrieben habe, ähneln denen von Batterieröhren wie DCH 11 und ähnlichen.

MFG Nobby

10.01.13 07:06
nobbyrad58 

500 und mehr Punkte

10.01.13 07:06
nobbyrad58 

500 und mehr Punkte

Re: Schaltungsidee für 12 V

Halo Zusammen!

Für die Spulen die für solch ein Radio gebraucht werden, kann ich noch einige Anhaltspunkte geben. Es sind die vom Hersteller Philips herausgegebenen Pläne. Diese gelten für das obige Radio, könnten aber auch für ein 12 V Projekt wertvolle Anhaltspunkte liefern.

MFG Nobby

Datei-Anhänge
Spulenliste ECH Radio.jpg Spulenliste ECH Radio.jpg (371x)

Mime-Type: image/jpeg, 141 kB

11.01.13 07:15
nobbyrad58 

500 und mehr Punkte

11.01.13 07:15
nobbyrad58 

500 und mehr Punkte

Re: Schaltungsidee für 12 V

Hallo Zusammen!

Nun will ich den Rest der Schaltung nicht Schuldig bleiben. Den NF Teil mit den beiden Demodulatordioden. Einmal für die Demodulation und die Regelspannungserzeugung. Für einen Nachbau, auch für 12 V könnte man die EB 91 versuchen, als Ersatz für die beiden Diodenstrecken der Endröhre. Natürlich müsste die auch angepasst werden.

MFG Nobby

Datei-Anhänge
NF u.Dem. Teil Loktalsuper.jpg NF u.Dem. Teil Loktalsuper.jpg (385x)

Mime-Type: image/jpeg, 74 kB

 1
 1
Anodenspannung   Synchronsignal-Abtrennstufe   Röhrendatenbüchern   Ursprungsschaltung   Niederspannungsröhren   Demodulatordioden   Restaurationsobjekt   Regelspannungserzeugung   Diodenstrecken   Betriebsspannungswerte   zufriedenstellend   unterschiedlichen   Röhrenradiofimmel   Halbleiterdioden   Schaltungsidee   Dimensionierung   Batterieröhren   Deutschlandfunks   Raumladegitterröhre   Selbstbaugeräte