| Passwort vergessen?
Sie sind nicht angemeldet. |  Anmelden

Sprache auswählen:

Wumpus Gollum Forum von
Wumpus Welt der (alten) Radios
Sie sind nicht angemeldet.
 Anmelden

Schaltplanrätsel
  •  
 1
 1
30.06.11 00:02
Martin.M 

500 und mehr Punkte

30.06.11 00:02
Martin.M 

500 und mehr Punkte

Schaltplanrätsel

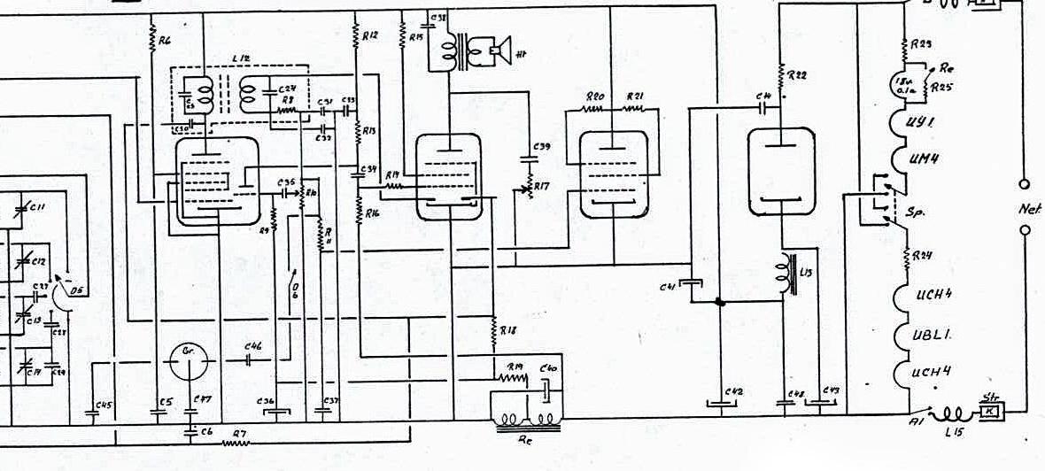
hallo Radiofreunde,

ich hab hier was zum knobeln

Dänemarkradio, Kuriositäten.

Rö, v l n r: UCH4 (ZF), UBL21, [UM4] , UY1



1.) der Kreis an den Kondensatoren C45 - C46 - C47

2.) Das Relais überbrückt mit seinem Kontakt über eine Anzapfung des R25 das Skalenbirnchen. Warum?

3.) erzeugt Relais über Abgriff auf der Wicklung Gittervorspannungen
es soll wohl ziehen wenn UBL warm ist.

4.) existiert ein Schalter zum Verpolen der Heizungsreihe...

Unrterschiede zu meinem Radio: die UM4 (rechts) fehlt, ansonsten stimmt der Plan zu 90%


nette Grüße
Martin

Zuletzt bearbeitet am 30.06.11 00:13

Datei-Anhänge
plan1.jpg plan1.jpg (352x)

Mime-Type: image/jpeg, 119 kB

Wolle gefällt der Beitrag.
!
!!! Fotos, Grafiken nur über die Upload-Option des Forums, KEINE FREMD-LINKS auf externe Fotos.    

!!! Keine Komplett-Schaltbilder, keine Fotos, keine Grafiken, auf denen Urheberrechte Anderer (auch WEB-Seiten oder Foren) liegen!
Solche Uploads werden wegen der Rechtslage kommentarlos gelöscht!

Keine Fotos, auf denen Personen erkennbar sind, ohne deren schriftliche Zustimmung.

Den Beitrag-Betreff bei Antworten auf Threads nicht verändern!
30.06.11 08:35
Pluspol 

500 und mehr Punkte

30.06.11 08:35
Pluspol 

500 und mehr Punkte

Re: Schaltplanrätsel

Hallo Martin

Wenn das Skalenlämpchen nicht nur als Kaltschutzwiderstand gegen einen zu hohen Heizungsstromstoß, sondern auch als Beleuchtung fungiert, dann müsste nach Röhrenerwärmung der Relaiskontakt die Lampe brücken und nach einer weiteren Zeit wieder abfallen, daß die "Birne" auch die Skala beleuchtet. Da hat wohl der Parallelkondensator an der Relaisspule eine Art Haltefunktion.

Freundliche Grüße von Dietmar

30.06.11 09:44
ingodergute 

Moderator

30.06.11 09:44
ingodergute 

Moderator

Re: Schaltplanrätsel

Hallo Martin,

beim Betrachten des Schaltplanes fällt mir folgendes ein:

1. der Kreis ist eine NF-Buchse (Tonabnehmer).

2. das Relais hat einen Ruhekontakt und schützt das Lämpchen vor dem Einschaltstromstoß. (dann wär der Kontakt unglücklich gezeichnet).

3. sehe ich genauso.

4. existiert ein Schalter zum Umschalten der Reihenschaltung aller Röhrenheizungen auf Parallelschaltung zweier Gruppen, was sicher zum Wählen der Netzspannung dient.

Soweit meine Deutung.

Viele Grüße

Ingo.


_______________________
Schwertfische zu Flugenten!

30.06.11 10:28
Martin.M 

500 und mehr Punkte

30.06.11 10:28
Martin.M 

500 und mehr Punkte

Re: Schaltplanrätsel

hallo alle,


1.) danke.

TA Buchse, ja das wirds sein. Die vielen Koppelkondensatoren deswegen, weil das alte Radio direkt am Netz werkelt.immt,

4.) ja stimmt, hier wird entweder in Serie oder parallel geschaltet, = Netzspannungswahl.
Bei niedriger Netzspannung muß es offenbar mit wesentlich kleinerer Anodenspannung auskommen.

nette Grüße
Martin

Anm. zur Röhrenbestückung: meines hat eine UBL21, laut Plan des anderen UBL1, die beiden Röhren sind bis auf die Sockelbelegung nahezu identisch.

Zuletzt bearbeitet am 30.06.11 10:44

30.06.11 10:39
ingodergute 

Moderator

30.06.11 10:39
ingodergute 

Moderator

Re: Schaltplanrätsel

Hallo Martin,

Martin.M:
zu 4.) das ist ein Polwender, Umpoler. Könnte das eine Art Entbrummwähler sein, also da wos weniger brummt = gut ?
Das glaub ich nicht, das glaub ich nicht...

In der oberen Schalterstellung sind die beiden Röhrengruppen über die Brücke im Schalter in Reihe geschaltet, in der unteren bekommt jede Röhrengruppe das jeweils gegenüberliegende Potential der 230V (220V) Schiene. Das ist mit Sicherheit ein Umschalter 220V/110V - wobei die 110V-Nutzer weniger Aodenspannung haben - leider.

Viele Grüße

Ingo.
_______________________
Schwertfische zu Flugenten!

Zuletzt bearbeitet am 30.06.11 10:43

30.06.11 10:45
Martin.M 

500 und mehr Punkte

30.06.11 10:45
Martin.M 

500 und mehr Punkte

Re: Schaltplanrätsel

ingodergute:
Hallo Martin,
Martin.M:
zu 4.) das ist ein Polwender, Umpoler. Könnte das eine Art Entbrummwähler sein, also da wos weniger brummt = gut ?
Das glaub ich nicht, das glaub ich nicht...

In der oberen Schalterstellung sind die beiden Röhrengruppen über die Brücke im Schalter in Reihe geschaltet, in der unteren bekommt jede Röhrengruppe das jeweils gegenüberliegende Potential der 230V (220V) Schiene. Das ist mit Sicherheit ein Umschalter 220V/110V - wobei die 110V-Nutzer weniger Aodenspannung haben - leider.

Viele Grüße

Ingo.
_______________________
Schwertfische zu Flugenten!


ich habs schon verbessert eben du warst schneller :-)

30.06.11 10:52
Martin.M 

500 und mehr Punkte

30.06.11 10:52
Martin.M 

500 und mehr Punkte

Re: Schaltplanrätsel

Der Schaltplan kam gestern aus Dänemark an

Er trägt auch zweifelsfrei die Bezeichnung US-443, was der Rückwand meines Radios entspricht.
Nur hab ich keine UM4 drin.

Verdacht auf Plan von US442 mit Druckfehler. Ich hab darum gebeten das zu recherchieren.
Ansonsten nahezu baugleich. Aufgrund der fehlenden UM4 wird R25 andere Werte haben,
kurzum der Plan ist prima verwendbar.

Eine faszinierende Schaltung, 2x UCH4 und ein Relais mit Abgriff

nette Grüße
Martin

28.08.11 21:54
OpaFritz 

100-249 Punkte

28.08.11 21:54
OpaFritz 

100-249 Punkte

Re: Schaltplanrätsel

ingodergute:
Hallo Martin,
Martin.M:
zu 4.) das ist ein Polwender, Umpoler. Könnte das eine Art Entbrummwähler sein, also da wos weniger brummt = gut ?
Das glaub ich nicht, das glaub ich nicht...

In der oberen Schalterstellung sind die beiden Röhrengruppen über die Brücke im Schalter in Reihe geschaltet, in der unteren bekommt jede Röhrengruppe das jeweils gegenüberliegende Potential der 230V (220V) Schiene. Das ist mit Sicherheit ein Umschalter 220V/110V - wobei die 110V-Nutzer weniger Aodenspannung haben - leider.

Viele Grüße

Ingo.
_______________________
Schwertfische zu Flugenten!

Viele Grüße an Ingo und Martin,
jetzt komme ich auch noch. Das Überbrücken der Skalenlampe kenne ich aus anderen Radio z.B. Lumophon Gw469 als Anheizhilfe, weil die Skalenlampe erst hochohmig ist und wenn die Röhren warm sind, darf die Skalenlampe brennen. So wird es auch hier sein. Oft findet man anstatt des Relais einen Bimetallkontakt über dessen Feder der Strom im Heizkreis läuft. Das wäre meine Vermutung zum Schaltplanrätsel.

Das Umschalten der Phase und Null im Allstromer ist einfach die elegante Lösung zum besseren Entbrummen. In alter Literatur findet man den Hinweis den Netzstecker um 180° zu drehen, damit es weniger brummt. Das die Kapazitäten von Phase und Null gegen "Erde" nicht gleich sind, ist das eine Verbesserung.

Die Phonobuchse muss wegen des Allstromes in allen Polen mit Kondensatoren entkoppelt sein, sonst kocht der Plattenspieler, das Radio und sein Benutzer, wenn in unserer Schukowelt ein Kontakt mit der "Erde" stattfindet. Das will man nicht riskieren. Deshalb besonderes Achtung; Allstromer haben ihre Tücken und Gefahren. Ein Trenntrafo empfiehlt sich da dringend.
Weiter viel Spaß und nicht das Ohr ans Chassis legen, falls der Lautsprecher nur leise spricht.
Viele Grüße
OpaFritz

 1
 1
Einschaltstromsto߿Netzspannungswahl   Reihenschaltung   Parallelschaltung   Röhrenbestückung   Röhrengruppen   Bimetallkontakt   Koppelkondensatoren   Kaltschutzwiderstand   Schaltplanrätsel   Gittervorspannungen   Röhrenheizungen   Aodenspannung   gegenüberliegende   Parallelkondensator   Röhrenerwärmung   Heizungsstromsto߿Entbrummwähler   Schwertfische   Schalterstellung