| Passwort vergessen?
Sie sind nicht angemeldet. |  Anmelden

Sprache auswählen:

Wumpus Gollum Forum von
Wumpus Welt der (alten) Radios
Sie sind nicht angemeldet.
 Anmelden

R&S Mikrofaradzeiger KZT BN 5400
  •  
 1
 1
14.07.18 02:38
Wolle4tubes 

100-249 Punkte

14.07.18 02:38
Wolle4tubes 

100-249 Punkte

R&S Mikrofaradzeiger KZT BN 5400

Hallo, liebe Freunde der Messtechnik.

Ich habe neulich ein feines Gerätchen von Rohde & Schwarz auf dem Flohmarkt erworben. Es handelt sich um den Mikrofaradzeiger KZT.



Dass KZT von R&S ist ein Kapazitätsmessgerät der Königsklasse, es misst

Kondesatoren 0,01 bis 5000 F in 11 Bereichen mit eine Geneuigkeit von +/- 3%.

Die Technische Daten im kurze;

Messbreich 0,01 bis 5000 F
Genäuigkeit +/_ 3%
Eichung mit eingebauten Kondensator 1 F
Messfrequenz 50 Hz (Netzfrequenz)
Belastng des Prüflings < 2,5 mVA
Gehäuse R&S Normgehäuse
Gewicht Circa 7 kg

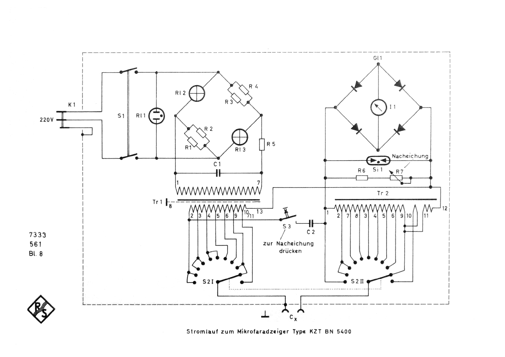
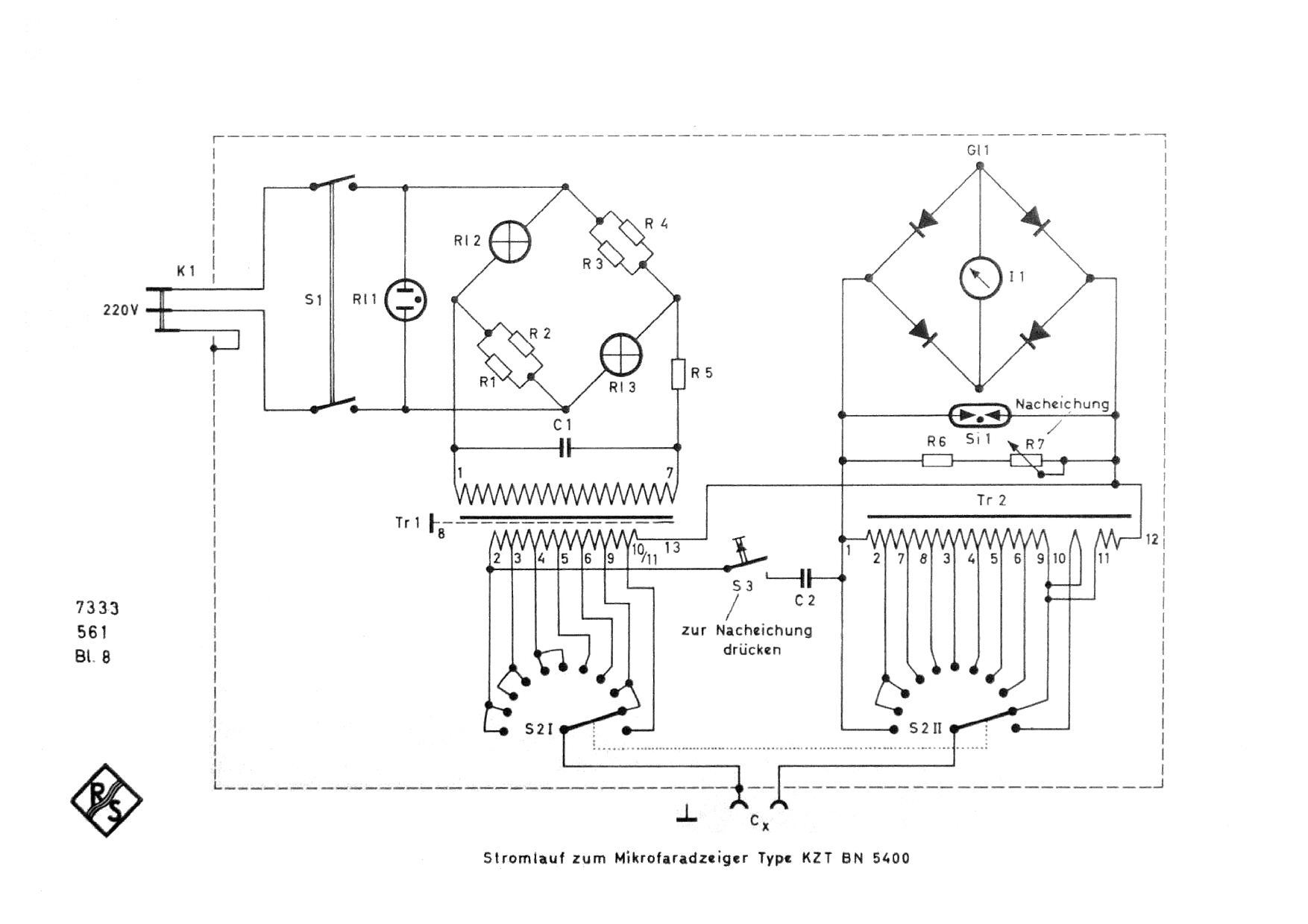
Arbeitsweise und Aufbau



Es wird der Scheinwiderstand des Meßobjektes durch Stromspannungsmessung bestimmt.
Der Strommesser kann, da die Spannung bekannt ist, direkt in Kapazitätswerten geeicht werden (der Wirkwiderstandwird dabei vernachässigt).

Die Meßbereichumschaltung erfolgt durch Umschaltung des Strombereiches über einen Meßwandler und Umschaltung der Meßspannung, wobei die großen Kapazitäten, welche meist nur für kleine Betriebsspannungen bestimmt sind, mit kleinen Meßspannungen belastet werden, während die Meßspannung für kleine Kapazitätswerte etwas größer ist (max.7 V).

Die Belastung des Meßobjektes überschreitet keinesfalls 2,5 mVA.

Die Meßspannung ist sehr klein gewählt worden, um auch Elektrolytkondensatoren ohne zusätzliche Gleichstrombelastung messen zu können, was eine wesentliche Vereinfachung des Gerätes bedeutet und schnellere Messung ermöglicht. Außerdem ist dadurch der Prüfling vor Zerstörung durch Fehleinstellung am Meßgerät geschützt.

Eine Brückenschaltung mit Glühlampen und andere Schaltungsmaßnahmen sichern eine weitgehende Unabhängigkeit des Meßergebnisses von Netzspannung und Netzfrequenz.

Eine Nacheichtaste ermöglicht die Uberprüfung des Mikrofaradzeigers auf einwandfreies Arbeiten. Abweichungen von der Eichmarke können leicht ausgeregelt werden, so daß die Einhaltung der Fehlergrenzen immer gesichert ist.



Bestückung: 2 Glühlampen 220 V/15W und 2 Widerstände in Brückenschaltung als Sromreglung, genialer geht es wohl nicht von R&S.

Gruß
Wolle

Datei-Anhänge
R&S KZT-1.jpg R&S KZT-1.jpg (358x)

Mime-Type: image/jpeg, 103 kB

R&S KZT-2.jpg R&S KZT-2.jpg (376x)

Mime-Type: image/jpeg, 208 kB

Mikrofaradzeiger KZT BN 5400  Schaltung1.jpg Mikrofaradzeiger KZT BN 5400 Schaltung1.jpg (399x)

Mime-Type: image/jpeg, 292 kB

Wolle, Debo, wumpus, Martin.M und Airwaves gefällt der Beitrag.
!
!!! Fotos, Grafiken nur über die Upload-Option des Forums, KEINE FREMD-LINKS auf externe Fotos.    

!!! Keine Komplett-Schaltbilder, keine Fotos, keine Grafiken, auf denen Urheberrechte Anderer (auch WEB-Seiten oder Foren) liegen!
Solche Uploads werden wegen der Rechtslage kommentarlos gelöscht!

Keine Fotos, auf denen Personen erkennbar sind, ohne deren schriftliche Zustimmung.

Den Beitrag-Betreff bei Antworten auf Threads nicht verändern!
14.07.18 05:14
Wolle 

500 und mehr Punkte

14.07.18 05:14
Wolle 

500 und mehr Punkte

Re: R&S Mikrofaradzeiger KZT BN 5400

Hallo Wolle4tubes.

Vielen Dank für den interessanten und umfassenden Beitrag.

Mit vielen Grüßen.
Wolle.

Gedanken sind nicht stets parat, man schreibt auch, wenn man keine hat.

14.07.18 16:06
Martin.M 

500 und mehr Punkte

14.07.18 16:06
Martin.M 

500 und mehr Punkte

Re: R&S Mikrofaradzeiger KZT BN 5400

geniale Technik, vielen Dank fürs Zeigen

lG Martin

 1
 1
Mikrofaradzeiger   Elektrolytkondensatoren   Scheinwiderstand   Unabhängigkeit   Wirkwiderstandwird   Schaltungsmaßnahmen   überschreitet   Meßergebnisses   Stromspannungsmessung   Kapazitätswerten   Fehleinstellung   Brückenschaltung   Betriebsspannungen   Mikrofaradzeigers   Gleichstrombelastung   Kapazitätsmessgerät   Strombereiches   Kapazitätswerte   Meßspannungen   Meßbereichumschaltung