| Passwort vergessen?
Sie sind nicht angemeldet. |  Anmelden

Sprache auswählen:

Wumpus Gollum Forum von
Wumpus Welt der (alten) Radios
Sie sind nicht angemeldet.
 Anmelden

Zeilentrafo Graetz F261
  •  
 1 2 3 4
 1 2 3 4
04.05.09 23:44
Philetta 

100-249 Punkte

04.05.09 23:44
Philetta 

100-249 Punkte

Re: Zeilentrafo Graetz F261

Moin

Habe mir inzwischen den Plan mal angesehen, glaube aber nicht daß ich da mit dem Umstricken richtig klar komme. wenn mir da noch mal jemand helfen kann?

Grüße,
Thorsten



...wenn das Dampfradio seinem Namen alle Ehre macht, könnte es an der 10A Sicherung liegen...

!
!!! Fotos, Grafiken nur über die Upload-Option des Forums, KEINE FREMD-LINKS auf externe Fotos.    

!!! Keine Komplett-Schaltbilder, keine Fotos, keine Grafiken, auf denen Urheberrechte Anderer (auch WEB-Seiten oder Foren) liegen!
Solche Uploads werden wegen der Rechtslage kommentarlos gelöscht!

Keine Fotos, auf denen Personen erkennbar sind, ohne deren schriftliche Zustimmung.

Den Beitrag-Betreff bei Antworten auf Threads nicht verändern!
05.05.09 08:33
Wolle 

500 und mehr Punkte

05.05.09 08:33
Wolle 

500 und mehr Punkte

Re: Zeilentrafo Graetz F261

Hallo Thorsten.

Was ist eigentlich bei dem Originaltrafo defekt, Primärwickel oder Hochspannungswickel? Im Zweifelsfall kann der Hochspannungswickel nach dem Zerlegen des Trafos ausgebaut werden. Wenn sich ohne Hochspannungswickel die richtige Boosterspannung einstellt und an der Anode der PL36 Funken gezogen werden können, ist der Primärwickel in Ordnung.

Mit vielen Grüßen.
Wolle

05.05.09 12:16
Philetta 

100-249 Punkte

05.05.09 12:16
Philetta 

100-249 Punkte

Re: Zeilentrafo Graetz F261

Moin Wolle

Der Primärwickel hat einen Schluß, da ist nichts mehr zu retten.

Gruß,
Thorsten



...wenn das Dampfradio seinem Namen alle Ehre macht, könnte es an der 10A Sicherung liegen...

05.05.09 12:28
Wolle 

500 und mehr Punkte

05.05.09 12:28
Wolle 

500 und mehr Punkte

Re: Zeilentrafo Graetz F261

Hallo Thorsten.

Danke für Deine Antwort. Damit müssen wir wohl die Polarität der Spannungen von den Hilfswicklungen erraten, weil in meiner Schaltung keine Oszillogramme angegeben sind. Läßt sich ein ÜHA73 mechanisch unterbringen? Der Trafo ist zwar steckbar ausgeführt, müßte sich notfalls aber auch einlöten lassen.
Auch ein Nachwickeln wäre grundsätzlich möglich, allerdings kenne ich hierzu Deine Voraussetzungen nicht. Die hohen Impulsspannungen stellen hier einige Anforderungen hinsichtlich Isolation.

Viele Grüße.
Wolle

05.05.09 12:38
Philetta 

100-249 Punkte

05.05.09 12:38
Philetta 

100-249 Punkte

Re: Zeilentrafo Graetz F261

...nein Nachwickeln wird bei mir nichts. Kein Material und keine ausreichende Kentnisse vorhanden.
Mechanisch ist es kein Problem den ZTR in der alten Halterung unterzubringen.

Grüße,
Thorsten



...wenn das Dampfradio seinem Namen alle Ehre macht, könnte es an der 10A Sicherung liegen...

05.05.09 12:44
yehti 

100-249 Punkte

05.05.09 12:44
yehti 

100-249 Punkte

Re: Zeilentrafo Graetz F261

Moin!
Wenn mir mal einer den Schaltplan von dem Graetz zukommen läßt, kann ich mal in meiner Zeilentrafosammlung nachsehen.
Gruß Gerrit

05.05.09 12:51
Philetta 

100-249 Punkte

05.05.09 12:51
Philetta 

100-249 Punkte

Re: Zeilentrafo Graetz F261

Moin Gerrit

Danke für dein Angebot, möchte es erstmal mit meinem UEHA73 probieren. Komme sonst aber gerne auf dein Angebot zurück.

Grüße,
Thorsten

...wenn das Dampfradio seinem Namen alle Ehre macht, könnte es an der 10A Sicherung liegen...

06.05.09 12:43
Wolle 

500 und mehr Punkte

06.05.09 12:43
Wolle 

500 und mehr Punkte

Re: Zeilentrafo Graetz F261

Hallo Thorsten.

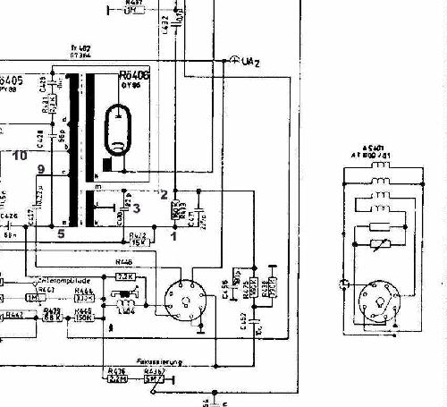
Im Anhang findest Du einen Auszug der Unteransicht des Zeilentrafos ÜHA73 und einen Teilausschnitt der Horizontalablenkung des Gerätes F261. In beiden Darstellungen sind die Anschlüsse mit Ziffern bezeichnet. Die Anschlußklips für die Boosterdiode und für die Endstufe sind nicht bezeichnet, weil sie eindeutig sind. Schau Dir bitte die Zeichnungen an und überprüfe sie an Hand Deiner Unterlagen.





Mit vielen Grüßen.
Wolle

Datei-Anhänge
aaalu.jpg aaalu.jpg (472x)

Mime-Type: image/pjpeg, 69 kB

aaalu1.jpg aaalu1.jpg (451x)

Mime-Type: image/pjpeg, 85 kB

06.05.09 21:17
Philetta 

100-249 Punkte

06.05.09 21:17
Philetta 

100-249 Punkte

Re: Zeilentrafo Graetz F261


Moin Wolle

Vielen Dank für deine Hilfe! ...Da wird der Graetz wohl bald wieder laufen.

Schöne Grüße,
Thorsten

...wenn das Dampfradio seinem Namen alle Ehre macht, könnte es an der 10A Sicherung liegen...

19.05.09 21:35
Philetta 

100-249 Punkte

19.05.09 21:35
Philetta 

100-249 Punkte

Re: Zeilentrafo Graetz F261

Moin Wolle

Habe mich jetzt am ZTR versucht, klappte leider nicht so richtig, bekam zu Gezzerre auf´s Bild, was sich auch nicht einstellen ließ. Aber immerhin war wieder leben drinn.
Kann das sein, daß die Belegung nicht ganz passt? Beim UEHA73 hängen PY88 und Hochspannungswickel zusammen und beim Graetz hängen PL36 und Hochspannungswickel zusammen.

Schöne Grüße,
Thorsten

...wenn das Dampfradio seinem Namen alle Ehre macht, könnte es an der 10A Sicherung liegen...

 1 2 3 4
 1 2 3 4
Horizontalablenkung   Hochspannungswickels   Zeilentrafosammlung   Keramikkondensator   Thorsten   Hochspannung   Grüße   Resonanzbedingungen   Stabgleichrichter   Sicherung   Serviceanleitungen   Zeilenrücklaufimpuls   könnte   teiltransistorisiertes   Übersetzungsverhältnis   Dampfradio   Spannungsverhältnisse   Hochspannungswickel   Zeilentrafo   Boosterspannung