| Passwort vergessen?
Sie sind nicht angemeldet. |  Anmelden

Sprache auswählen:

Wumpus Gollum Forum von
Wumpus Welt der (alten) Radios
Sie sind nicht angemeldet.
 Anmelden

[(2) und (2a) gelöst] Aus der beliebten Reihe "Was ist das...?" (2) und 2a)
  •  
 1 2 3
 1 2 3
29.09.12 15:04
nobbyrad58 

500 und mehr Punkte

29.09.12 15:04
nobbyrad58 

500 und mehr Punkte

Re: Aus der beliebten Reihe "Was ist das...?" (2a)

Hallo an Alle!

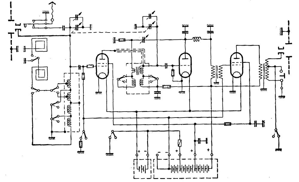
Kann auch was zum Raten vorstellen. Es ist ein Empfänger, aber nicht für das übliche.........
Kann ruhig Öffentlich erraten werden.



MFG Nobby

Admin: Hier beginnt ein neues Bilderrätsel. Bitte pro Bilderrätsel ein eigener Thread.

Datei-Anhänge
Zun Raten.jpg Zun Raten.jpg (349x)

Mime-Type: image/jpeg, 102 kB

!
!!! Fotos, Grafiken nur über die Upload-Option des Forums, KEINE FREMD-LINKS auf externe Fotos.    

!!! Keine Komplett-Schaltbilder, keine Fotos, keine Grafiken, auf denen Urheberrechte Anderer (auch WEB-Seiten oder Foren) liegen!
Solche Uploads werden wegen der Rechtslage kommentarlos gelöscht!

Keine Fotos, auf denen Personen erkennbar sind, ohne deren schriftliche Zustimmung.

Den Beitrag-Betreff bei Antworten auf Threads nicht verändern!
29.09.12 18:07
wumpus 

Administrator

29.09.12 18:07
wumpus 

Administrator

Re: Aus der beliebten Reihe "Was ist das...?" (2a)

Hallo Nobby,

für mich ist das ein 2-Band - Zweikreiser in Audionschaltung mit Rückkopplung und HF-Vorstufe und NF-Stufe ohne Neutralsierung und mit Antennen/Rahmenantennen-Anschluß. Im Schaltbild scheint mir ein Fehler zu sein, denn durch die Rückkopplungsspule kann kein Strom fließen nach Masse!



Gruß von Haus zu Haus
Rainer (Forumbetreiber)

29.09.12 18:24
nobbyrad58 

500 und mehr Punkte

29.09.12 18:24
nobbyrad58 

500 und mehr Punkte

Re: Aus der beliebten Reihe "Was ist das...?" (2a)

Hallo an Alle!

Es gibt auch ein Bild eines Fertiggerätes. Es muss nicht das gleiche wie im obigen Schaltplan sein, ist aber für den gleichen Zweck gedacht. Wenn man genau hinsieht ist es eigentlich nicht mehr so schwer.



MFG Nobby

Datei-Anhänge
Zum Raten Bild2.jpg Zum Raten Bild2.jpg (333x)

Mime-Type: image/jpeg, 121 kB

29.09.12 18:44
ingodergute 

Moderator

29.09.12 18:44
ingodergute 

Moderator

Re: Aus der beliebten Reihe "Was ist das...?" (2a)

Hallo Nobby

ist es ein Tornisterempfänger, vielleicht vom Militär oder der Polizei, evtl. ein Peilempfänger?

Gruß Ingo.

29.09.12 19:28
nobbyrad58 

500 und mehr Punkte

29.09.12 19:28
nobbyrad58 

500 und mehr Punkte

Re: Aus der beliebten Reihe "Was ist das...?" (2a)

Hallo Ingo!

Der Empfänger dient nicht der Kommunikation, er ist eher im Bereich Messgeräte einzuordnen. Auf dem Foto sieht man was an einer Leitung, das gehört zur Funktion, aber auch eine grössere Antenne kann dafür benutzt werden.

MFG Nobby

29.09.12 20:47
wumpus 

Administrator

29.09.12 20:47
wumpus 

Administrator

Re: Aus der beliebten Reihe "Was ist das...?" (2a)

Hallo zusammen,

dem Schaltbild (und das war ja Grundlage der Rätselfrage) ist aber diese Spezialfunktion nicht zu entnehmen. Das Schaltbild hat eben auch den von mir erwähnten Fehler.

Und die von mir genannte Empfängerfunktion stimmt wohl auch, auch die zwei Frequenzbereiche. Das später hinzugefügte Photo ändert natürlich den Einsatzbereich. Das Gerät empfängt amplitudenmodulierte Signale und stellt sie akustisch bereit.



Gruß von Haus zu Haus
Rainer (Forumbetreiber)

29.09.12 20:48
Matt 

500 und mehr Punkte

29.09.12 20:48
Matt 

500 und mehr Punkte

Re: Aus der beliebten Reihe "Was ist das...?" (2a)

Hallo Nobby

Ich denke: Metallsuchgerät

Grüss
Matt

29.09.12 20:53
Ronn 

500 und mehr Punkte

29.09.12 20:53
Ronn 

500 und mehr Punkte

Re: Aus der beliebten Reihe "Was ist das...?" (2a)

Metall-/Leitungsdetektor? Rein nach dem Bild des Fertiggerätes eventuell auch ein Geiger-Müller-Zähler?

29.09.12 20:55
Klaus 

500 und mehr Punkte

29.09.12 20:55
Klaus 

500 und mehr Punkte

Re: Aus der beliebten Reihe "Was ist das...?" (2a)

Hallo zusammen,

ähnlich aufgebaut waren früher Geräte, die Schwarzhörer (Radio und TV) aufspürten; dazu gehörten dann noch eine entsprechende Peilantenne sowie ein Hörer.

Viele Grüße
Klaus

29.09.12 22:29
nobbyrad58 

500 und mehr Punkte

29.09.12 22:29
nobbyrad58 

500 und mehr Punkte

Re: Aus der beliebten Reihe "Was ist das...?" (2a)

Hallo Zusammen!

Klaus war am nächsten dran. Es ist ein "Störsuchgerät" von ca. 1933. Der Wellenbereich ist von 200 - 2000m = 150kHz - 1500kHz. Es diente zur Aufspürung von Rundfunkstörungen die aus den damaligen Quellen stammten. Das Rohr an der Messleitung war wohl die Antenne zum aufspüren von ganz nahen Störern, es konnten aber auch Rahmen.-u. Langdrahtantennen verwendet werden. Das Schaltbild war als Prinzipschaltung bezeichnet.
Heutzutage würde das Gerät gar nicht mehr zur Ruhe kommen.

MFG Nobby

 1 2 3
 1 2 3
Geiger-Müller-Zähler   elektromagnetisch   Langdrahtantennen   Rückkopplungsspule   %20{%20replaceWith   Tornisterempfänger   Rahmenantennen-Anschlu߿Beschleunigungsspannung   beliebten   Empfängerfunktion   Hochspannungsgleichrichterröhre   Hochspannungswickel   HF-Schwingkreisspule   amplitudenmodulierte   Handgranatendetektorempfänger   Lösungsvorschlag   Rücklaufimpulsphase   Zeilentransformator   Rundfunkstörungen   Weiterentwicklung